EasyManua.ls Logo

Mec 1330SE - Section 11 - Schematics; HydraulC SchematC

Mec 1330SE
100 pages
Print Icon
To Next Page IconTo Next Page
To Next Page IconTo Next Page
To Previous Page IconTo Previous Page
To Previous Page IconTo Previous Page
Loading...
Page 36 1330SE - Service & Parts Manual
November 2019
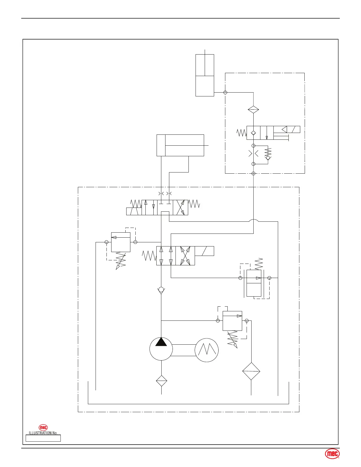
Hydraulic Schematic
ART_5053
1330SE HYDRAULIC SCHEMATIC
Lift Cylinder
Steer Relief
Steer Valve
Main Relief
Lift Valve
Gear Pump
Motor
Filter
Tank
C
B
A
Steer Cylinder
Hydraulic Schematic
Section 11 - Schematics

Table of Contents

Other manuals for Mec 1330SE

Related product manuals