EasyManua.ls Logo

multimatic MD-3000I - Page 61

Default Icon
94 pages
Print Icon
To Next Page IconTo Next Page
To Next Page IconTo Next Page
To Previous Page IconTo Previous Page
To Previous Page IconTo Previous Page
Loading...
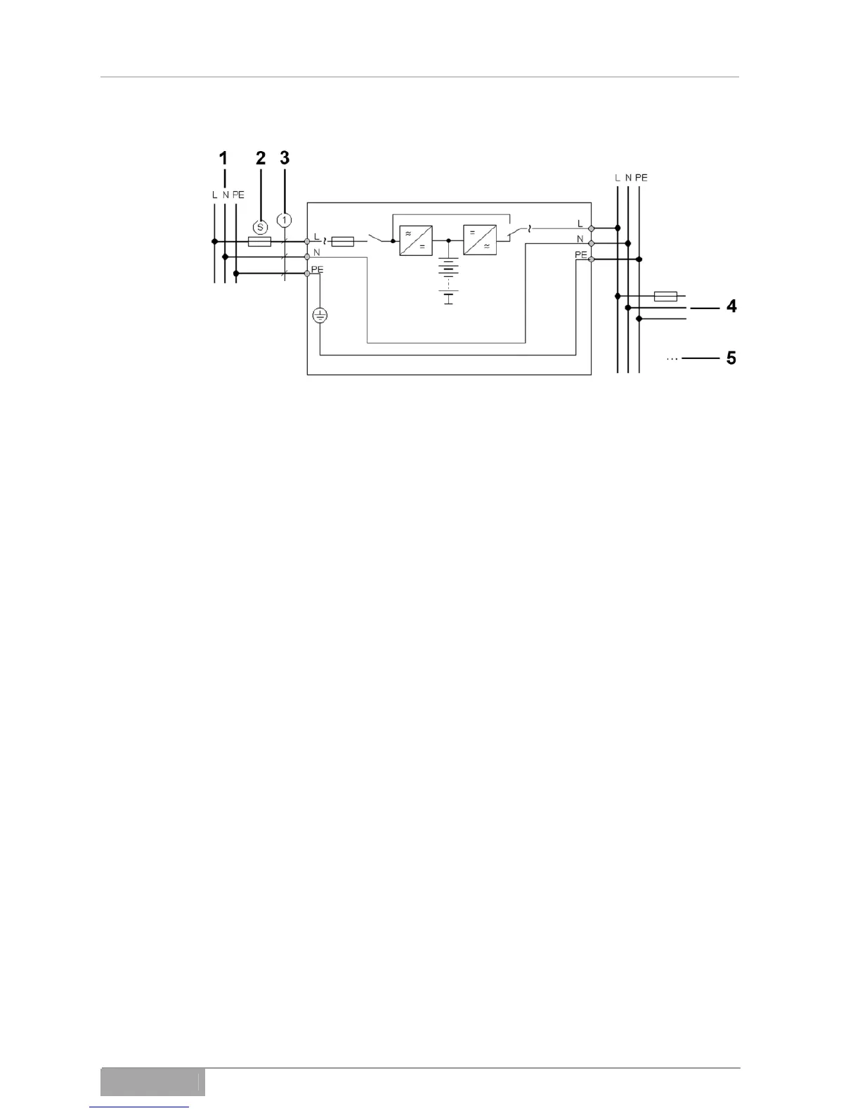
MD-1000I / MD-2000I / MD-3000I UPS Installation and Hook-Up
1 Power mains
2 16 A
3 1.5 mm
2
4 Load 1
5 Load 2
Fig. 6-1 - 1 UPS and connected equipment connections
MD Series 61

Related product manuals