EasyManua.ls Logo

Notifier AM2020 - Section 6.3 Supervising an Uninterruptable Power Supply

Notifier AM2020
268 pages
To Next Page IconTo Next Page
To Next Page IconTo Next Page
To Previous Page IconTo Previous Page
To Previous Page IconTo Previous Page
Loading...
1-96
Installation 15088:K 3/21/01
Section 6.3 Supervising an Uninterruptable Power Supply
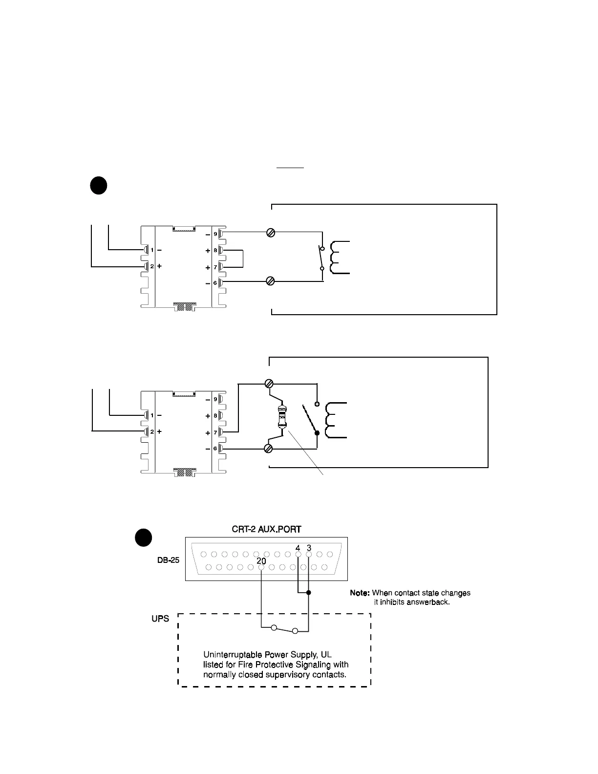
All connections are supervised and power limited. The MMX-1 Software Type ID "MTRB" may be used to moni-
tor either normally closed or normally open supervisory contacts, as illustrated in Figure 6.3-1(A). An open or a
short condition on the circuit will produce the message "POINT TROUBLE" on the display.
Figure 6.3-1(B) depicts the MMX-1 Software Type ID "MTRB" used to monitor Supervising the Normally
Closed Contacts of an Uninterruptable Power Supply with a CRT-2 Terminal.
NOTE
The CRT-2 must be Revision H or Higher.
MMX-1
Type ID
"MTRB"
Do not break tabs!
SLC Loop
+ -
Uninterruptable Power Supply UL
Listed for Fire Protective Signaling with
normally closed supervisory contacts
SLC Loop
+ -
MMX-1
Type ID
"MTRB"
Do not break tabs!
ELR 47K, 1/2-watt
Part Number A2143-00
Uninterruptable Power Supply UL
Listed for Fire Protective Signaling
with normally open supervisory
contacts.
Figure 6.3-1 Uninterruptable Power Supply
B
A
Type ID "MTRB"
Type ID "MTRB"

Table of Contents

Other manuals for Notifier AM2020

Related product manuals