EasyManua.ls Logo

Olimpia splendid B0873 - Page 30

Olimpia splendid B0873
Print Icon
To Next Page IconTo Next Page
To Next Page IconTo Next Page
To Previous Page IconTo Previous Page
To Previous Page IconTo Previous Page
Loading...
N
L
H20
B0152
+V10-
H2O
CFG
N
230V
50Hz
F
Y1
J1
M1
LOCK
FANCOIL
LED
S1
SW1
MOUNT
SEL1
SEL2
C
ENGLISH
EN - 10
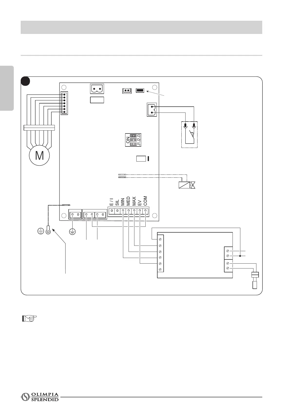
3 - CONNECTIONS WITH THERMOSTAT
3.1 - For connections with recessed thermostat model B0152
For the key of the terminal box and the alarms: see page 12
To the ground connection of the
fan coil
Open

Table of Contents