EasyManua.ls Logo

Olimpia splendid B0873 - Raccordements Avec Thermostat

Olimpia splendid B0873
Print Icon
To Next Page IconTo Next Page
To Next Page IconTo Next Page
To Previous Page IconTo Previous Page
To Previous Page IconTo Previous Page
Loading...
N
L
H20
B0152
+V10-
H2O
CFG
N
230V
50Hz
F
Y1
J1
M1
LOCK
FANCOIL
LED
S1
SW1
MOUNT
SEL1
SEL2
C
FRANÇAIS
FR - 10
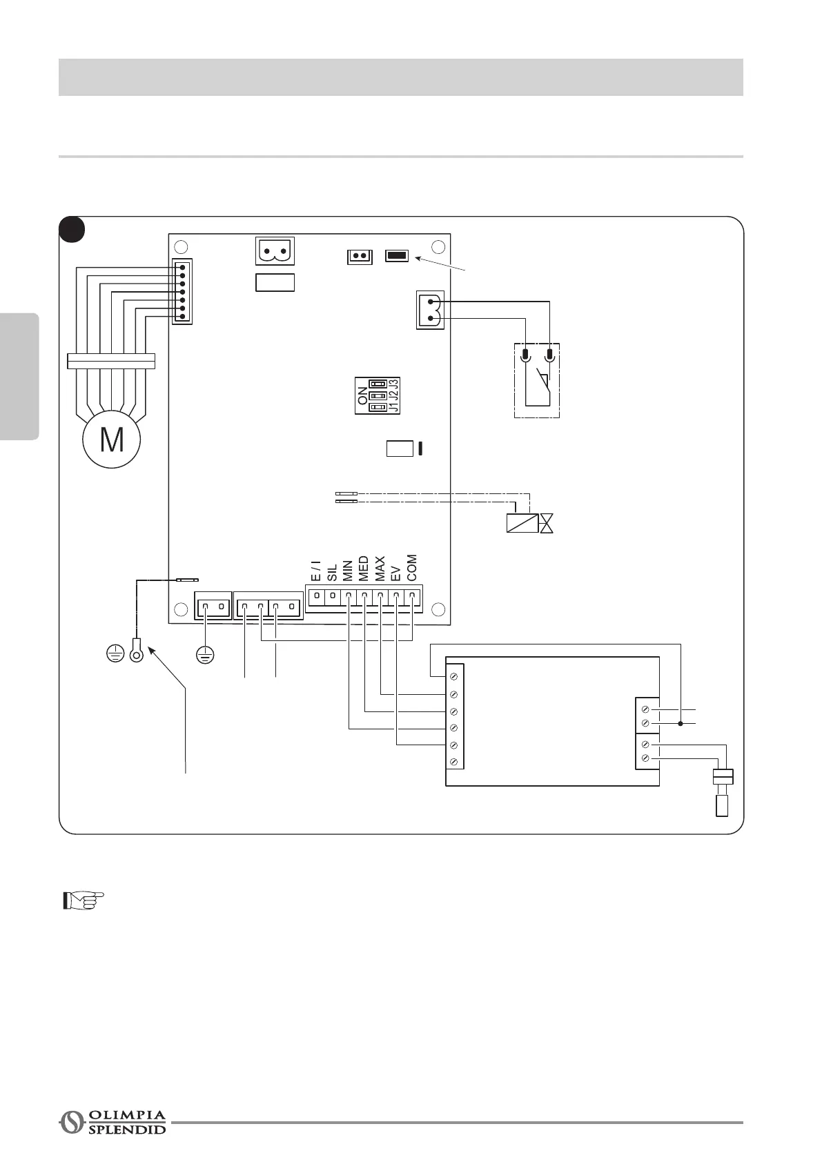
3 - RACCORDEMENTS AVEC THERMOSTAT
3.1 - Pour les liaisons avec thermostat encastrable modèle B0152
Pour la légende du bornier et des alarmes : voir page 12
À la connexion à la terre du
ventilo-convecteur
Ouvert

Table of Contents