EasyManua.ls Logo

Panasonic EP-MA03

Panasonic EP-MA03
72 pages
To Next Page IconTo Next Page
To Next Page IconTo Next Page
To Previous Page IconTo Previous Page
To Previous Page IconTo Previous Page
Loading...
61
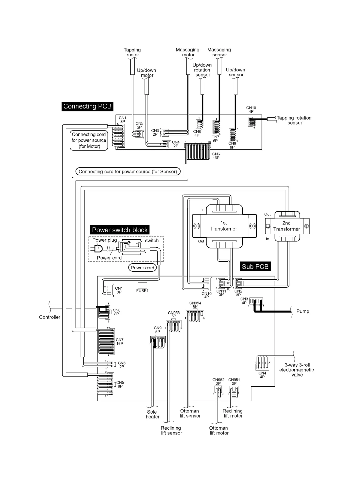
10.3. Wiring Diagram of Main PCB and Sub PCB

Table of Contents

Other manuals for Panasonic EP-MA03

Related product manuals