EasyManua.ls Logo

Philips DVP620VR/00 - Page 227

Philips DVP620VR/00
398 pages
Print Icon
To Next Page IconTo Next Page
To Next Page IconTo Next Page
To Previous Page IconTo Previous Page
To Previous Page IconTo Previous Page
Loading...
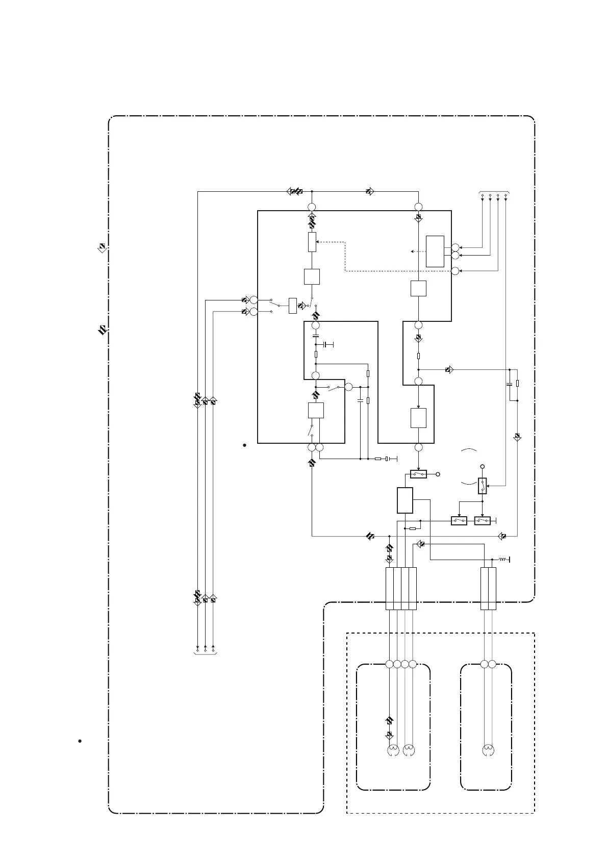
1-11-3
Audio Block Diagram
H9723BLA
98
REC
AMP
7
6
AUTO
BIAS
99
P-ON+5V
P-ON+5V
Q401
BIAS
OSC
Q402
N-A-PB
TO Hi-Fi AUDIO
BLOCK DIAGRAM
N-A-REC
Q404 (PB=ON)
Q405
(PB=ON)
Q403
SWITCHING
D-REC-OFF
4
EQ
AMP
100
1
2
LINE
AMP
MUTE
96
3
PB-ON
SP/LP-ON
P
R
ALC
IC301
(AUDIO PROCESS)
76
4 A-PB/REC
CN504
3 A-COM
1 AE-H
2 AE-H/FE-H
AUDIO
HEAD
AUDIO
ERASE
HEAD
AC HEAD ASSEMBLY
FE HEAD
1 FE-H
2 FE-H-GND
CN501
MAIN CBA
PB-AUDIO SIGNAL REC-AUDIO SIGNAL Mode : SP/REC
10
D-REC-H
A-MUTE-H
FULL
ERASE
HEAD
23 24
SERIAL
DECODER
(DECK ASSEMBLY)
LINE1 LINE2
80
A-IN-F
" " = SMD
IIC-BUS SCL
IIC-BUS SDA
TO SERVO/SYSTEM
CONTROL BLOCK
DIAGRAM
www.freeservicemanuals.info

Table of Contents

Related product manuals