EasyManua.ls Logo

Philips H8 - SERVICE MODES; Service Default Mode (SDM); Service Alignment Mode (SAM) (Figure 25); Customer Service Mode (CSM)

Philips H8
41 pages
Print Icon
To Next Page IconTo Next Page
To Next Page IconTo Next Page
To Previous Page IconTo Previous Page
To Previous Page IconTo Previous Page
Loading...
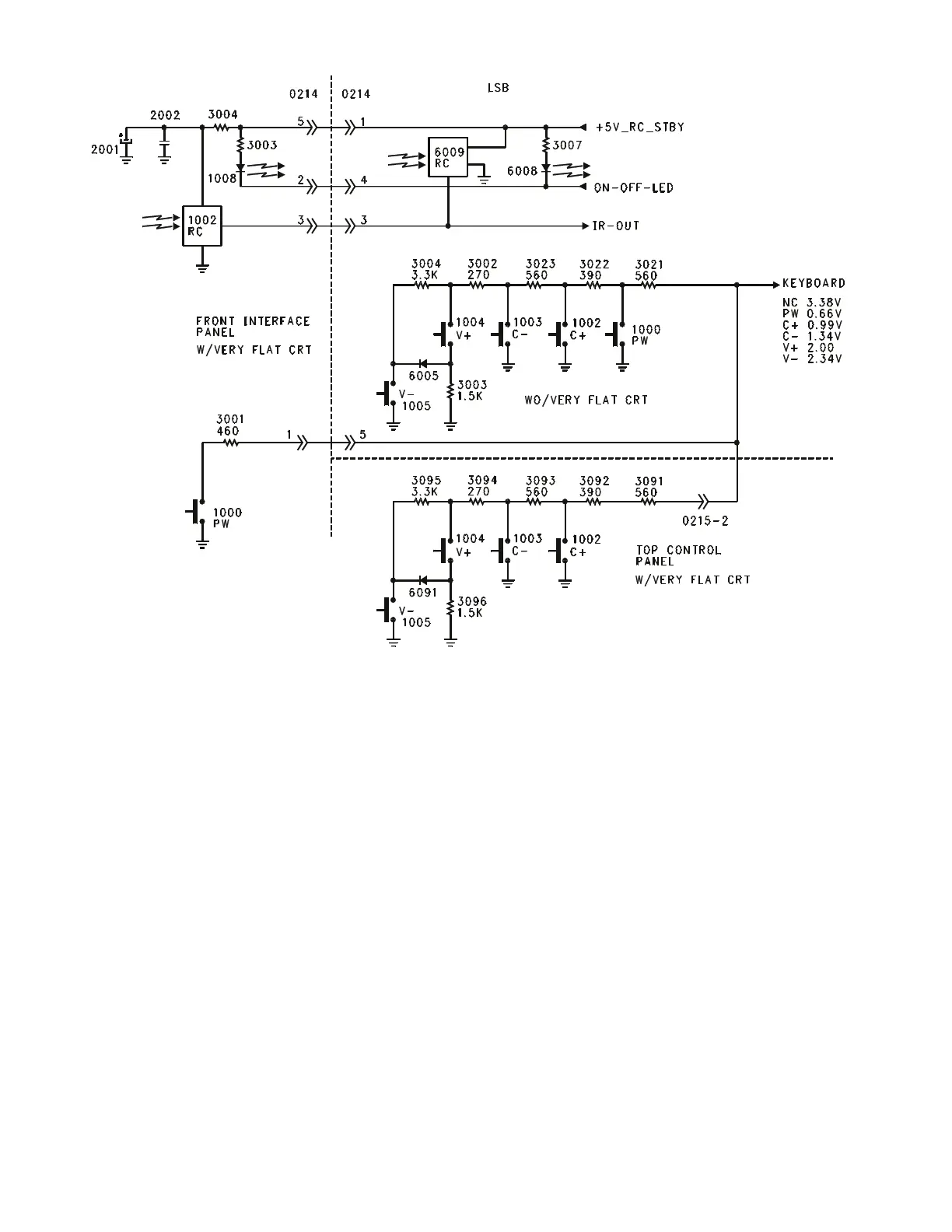
Figure 24 - Customer Control Interface
Page 31

Related product manuals