EasyManua.ls Logo

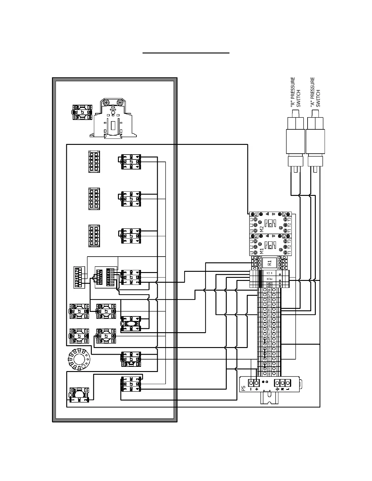
PMC PH - 24 VDC Power Circuit Wiring (400 VAC)

PMC PH
58 pages
Print Icon
To Next Page IconTo Next Page
To Next Page IconTo Next Page
To Previous Page IconTo Previous Page
To Previous Page IconTo Previous Page
Loading...
400 VAC
47
24 VDC Power Circuit

Related product manuals