EasyManua.ls Logo

Riello RL 50 - Appendix - Electrical panel layout; ELECTRICAL EQUIPMENT FACTORY-SET; TO BE COMPLETED BY THE INSTALLER

Riello RL 50
40 pages
Print Icon
To Next Page IconTo Next Page
To Next Page IconTo Next Page
To Previous Page IconTo Previous Page
To Previous Page IconTo Previous Page
Loading...
6423
34
GB
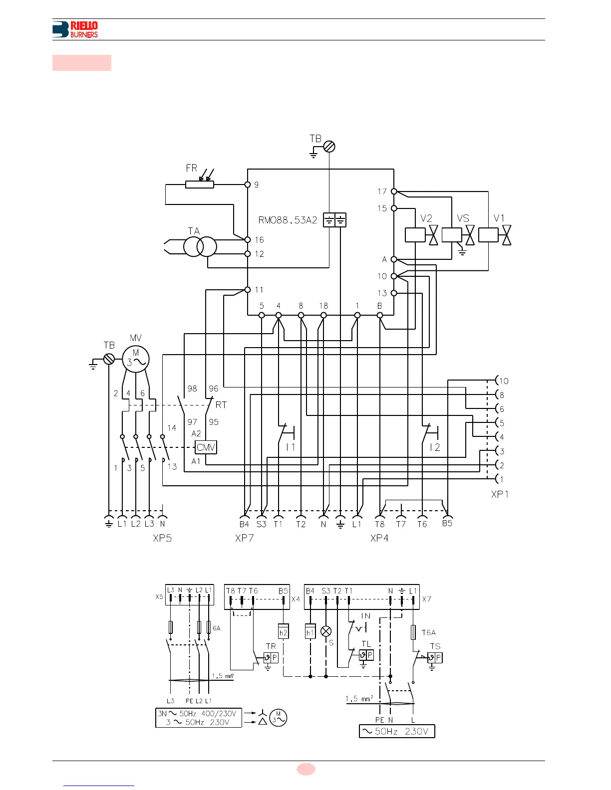
Appendix - Electrical panel layout
ELECTRICAL EQUIPMENT FACTORY-SET
For remote-reset, connect a push-button switch (NO) between
terminal 3 and neutral of the control box (terminals 15, 16, 17 and
18).
TO BE COMPLETED BY THE INSTALLER
B Appendix - Electrical panel layout
D3227
Fig. 3
D3228
Fig. 4

Table of Contents

Related product manuals