EasyManua.ls Logo

RMF Systems CMS 2 - Page 22

Default Icon
84 pages
Print Icon
To Next Page IconTo Next Page
To Next Page IconTo Next Page
To Previous Page IconTo Previous Page
To Previous Page IconTo Previous Page
Loading...
21
As a policy of continual improvement, RMF reserves the right to alter the specification without prior notice.
201.028 REV 1 Date of Issue: 18 June 2018
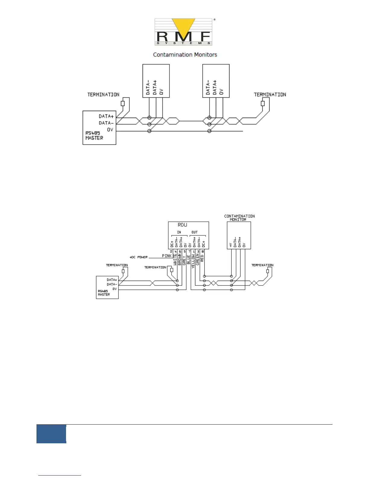
Figure 6.4 Multi-Drop Network Example
Figure 6.4 shows how to connect two or more CMS devices to a multi-drop RS485 network. Any termination
resistors should be fitted to the network cable ends only. Spurs off the main RS485 bus should be kept as short as
possible, e.g. below 2m. Normally the pre-wired 3m cable available for the CMS would be used, with a junction
box to connect to the RS485 trunk. Either individual DC supplies can be used to power each CMS, or a single
supply run through the trunk cable.
Figure 6.5 Remote Display Unit Including PC Controller Example
Figure 6.5 shows how to connect the CMS-RDU Remote Display Unit. The RDU is used when the CMS location is
not convenient for an operator. It can control and monitor a remote CMS, as well as allowing an external
controller to be connected to it (for data download, for example).
6.1.2.4 Switched Input and Output Signals
The CMS has one switched input and two switched outputs. These can be used instead of, or in addition to, the
RS485 interface for command and control. The RS485 interface is more flexible but requires more software work
if RMF-View is not used (e.g. control from a PLC). An alternative is to control the CMS via these switched I/Os,
either from a PLC or using a manual switch and indicators.

Table of Contents