EasyManua.ls Logo

Robin RGX3500 - Page 85

Robin RGX3500
94 pages
Print Icon
To Next Page IconTo Next Page
To Next Page IconTo Next Page
To Previous Page IconTo Previous Page
To Previous Page IconTo Previous Page
Loading...
l
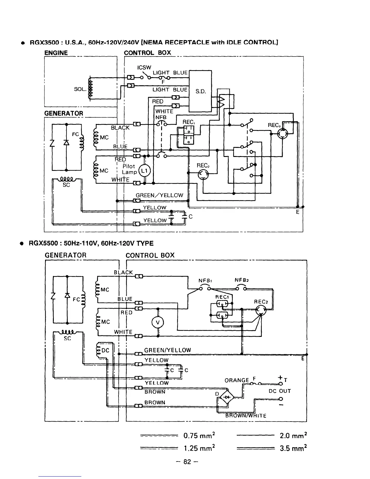
RGX3500 : U.S.A., 60Hz-120V/240V [NEMA RECEPTACLE with IDLE CONTROL]
ENGINE CONTROL BOX __
I-------- I
--I
Im
I I I
,- Wi-lli-E 1
GREEN/YELLOW
I CL-PI YELLOW ---
--
‘I
JL -IL
a
C
---
-- --
--
:5500 : 50Hz-11 OV, 60Hz-120V TYPE
ENERATOR
CONTROL BOX
--
El
FC
NFB2
I
IEENIYELLOW
--
4
E
__-----__ 0.75mm2
2.0
mm2
---
1.25 mm2
3.5
mm2
- 82 -

Related product manuals