EasyManua.ls Logo

Robin RGX3500 - Page 84

Robin RGX3500
94 pages
Print Icon
To Next Page IconTo Next Page
To Next Page IconTo Next Page
To Previous Page IconTo Previous Page
To Previous Page IconTo Previous Page
Loading...
l
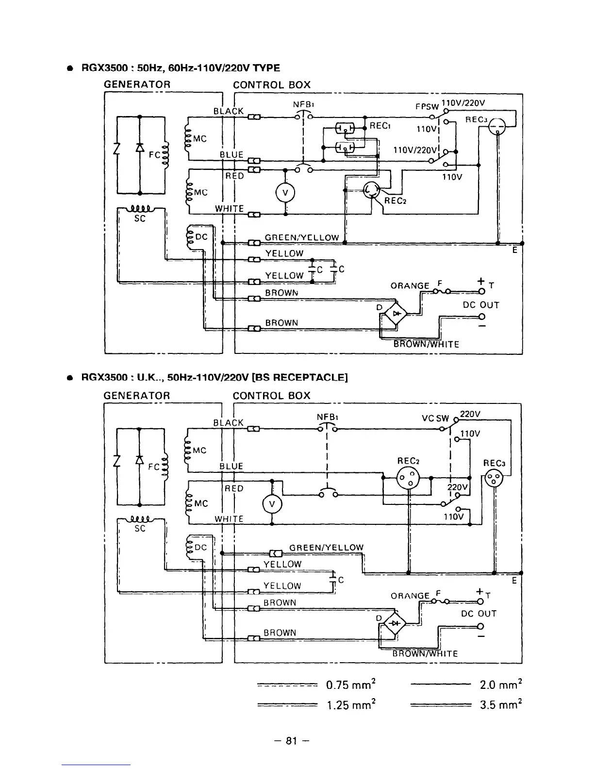
RGX3500 : 50Hz, 60Hz-11 OV/22OV TYPE
F
iENERATOR
CONTROLBOX
--1 I--
--
1
-
. . ---
1
r T 1
DC OUT
l
RGX3500 : U.K.., 50Hz-1 lOV/22OV [BS RECEPTACLE]
GENERATOR CONTROL BOX
-1 !.
NFBI
BLACK
I T
1 I I I (
RECz
J
BROVjdITE
---------
0.75 mm2
2.0 mm*
_-
1.25 mm2
3.5 mm2
- 81 -

Related product manuals