EasyManua.ls Logo

Robin RGX3500 - Page 83

Robin RGX3500
94 pages
Print Icon
To Next Page IconTo Next Page
To Next Page IconTo Next Page
To Previous Page IconTo Previous Page
To Previous Page IconTo Previous Page
Loading...
l
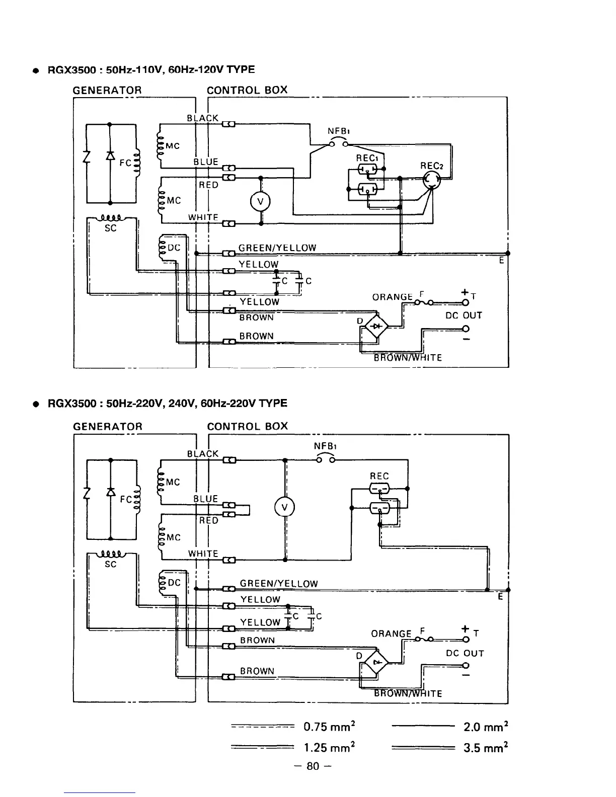
RGX3500 : 50Hz-11 OV, 6OHz-120V TYPE
GENERATOR CONTROL BOX
I-- --
1
El
FC
NFBI
-
l
RGX3500 : 50Hz-220V, 24OV, 60Hz-220V TYPE
GENERATOR
CONTROL BOX
qEEN/YELLOW
--
---
E
ELLOW _
--
__-------
0.75 mm*
2.0
mm2
---
1.25
mm*
3.5
mm*
- 80 -

Related product manuals