EasyManua.ls Logo

Rothenberger ROWELD E Series - Hydraulic Schematic Diagram

Rothenberger ROWELD E Series
89 pages
Print Icon
To Next Page IconTo Next Page
To Next Page IconTo Next Page
To Previous Page IconTo Previous Page
To Previous Page IconTo Previous Page
Loading...
23
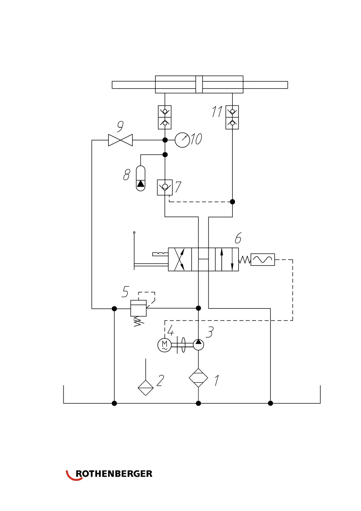
7.2 Hydraulic schematic diagram

Related product manuals