EasyManua.ls Logo

Sentry Sample Sequencer 6 - Modes of Operation

Sentry Sample Sequencer 6
44 pages
Print Icon
To Next Page IconTo Next Page
To Next Page IconTo Next Page
To Previous Page IconTo Previous Page
To Previous Page IconTo Previous Page
Loading...
8 Sentry Equipment Corp
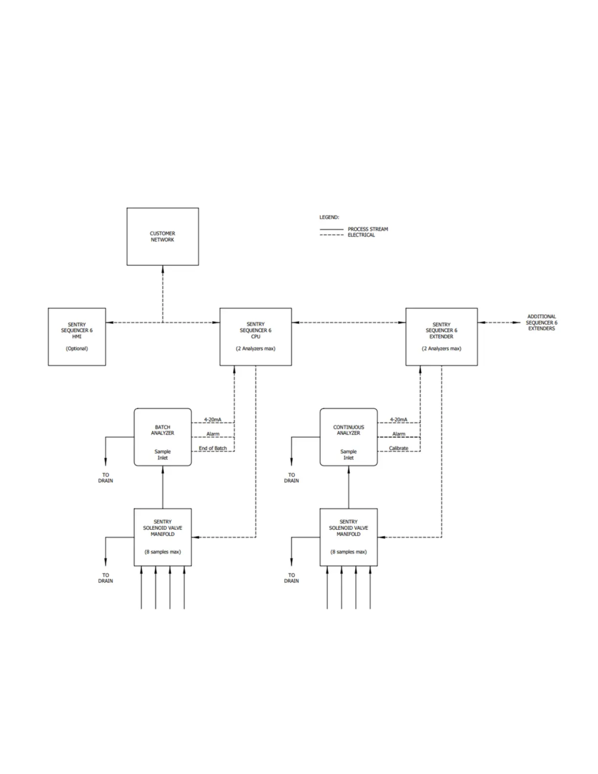
Modes of Operation
The Sample Sequencer 6 has two programmable modes of operation:
Continuous mode is used for analyzers that continuously produce an analytical result.
Batch mode is used for analyzers that take a sample “bite (or batch), produce an analytical result, and then provide
a contact signal output, typically in 1-20 minutes.
Figure 1 illustrate typical system arrangements for sample stream switching with the Sample Sequencer 6. Customer-
supplied equipment is shown for clarication.
Figure 1. Sample Sequencer 6 with Continuous and Batch Analyzers

Related product manuals