EasyManua.ls Logo

Sharp VL-PD3U - Page 76

Sharp VL-PD3U
170 pages
Print Icon
To Next Page IconTo Next Page
To Next Page IconTo Next Page
To Previous Page IconTo Previous Page
To Previous Page IconTo Previous Page
Loading...
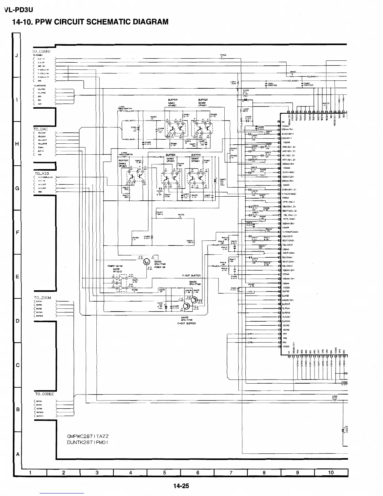
VL-PD3U
14-l 0.
PPW CIRCUIT
SCHEMATIC DIAGRAM
TO_CONN I
To-
I
:
D-2.IV
D_2
.BV
:
GK)
CD)
P-ccK4.9v
(
P-cCfd_2.w
(
P-CoK3.IV
(
m
TO-MCHACCtd
CSPSWI
:
cLIw2
SOD
:
SoI
(
XK
>
>
>
>
7
TO_DAC
(
ADJDAC
>
04464
UPWZI
VRTCADI. 2)
R446B
I8K
0
CO.,
0
0
c-0)
(01
r6--5
4,
I
Gti
L
I 2
--
3’
0
0 0
(0)
(0)
(01
C44W
I”
TO-V
IO
A-Y/CW_V_IN )p
: A-C-IN
(
A-Y-CUT
i
VDDAA(3VJV)
(
A-C-CUT
@ Y/YCIN(ADP)
CBUCDA
I.
2)
REXT(DAI.
2)
CBLCDAI.
2)
PCTL(DA2)
VDDAA(3V)
VSSAA
Y/YCOUl<DA3)
Y-OUT BU=FER
04434
2PA I 774R
CBU(DA4)
REXT(DA4)
-UDJDAC)
CBL (DA41
VmAA(3V)
VSSAA
VDDAA(3V)
VSSAA
vssm
SLPAD
\
CLKAD
VDDcoC3V)
sLmA2
YPDA I
SLPDAO
CI-KDA
I
CLKDAO
HSYNC
TO-ZOOM
(
BSTCS
CB=-
:
(
Bslus
(BSTDOI
:
( BSTCo3
)
/
04433
2PA
I 774R
C-OUT
BWFER
TO-CODEC
(
BSTCX
(
BSTRS
:
CB-=
(
BSTCa3
:
( BSlDIO
>
QMPWC2871TAZZ
DUNTK287lPMOI
14-25

Related product manuals