EasyManua.ls Logo

SICK T4000 Multi - Page 17

SICK T4000 Multi
48 pages
Print Icon
To Next Page IconTo Next Page
To Next Page IconTo Next Page
To Previous Page IconTo Previous Page
To Previous Page IconTo Previous Page
Loading...
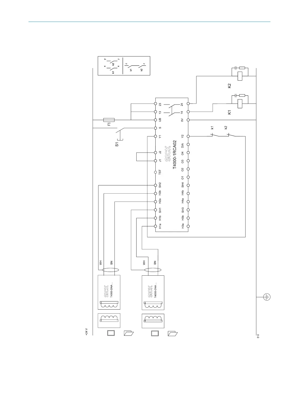
4.4.5 Connection examples
Connection example with two sensors, including manual reset and external device
monit
oring (EDM)
Figure 3: Connection example T4000-1RCA02
PROJECT PLANNING 4
8022726/2019-05-07 | SICK O P E R A T I N G I N S T R U C T I O N S | T4000 Multi
17
Subject to change without notice

Related product manuals