EasyManua.ls Logo

SICK T4000 Multi - Thorough Check Concept

SICK T4000 Multi
48 pages
Print Icon
To Next Page IconTo Next Page
To Next Page IconTo Next Page
To Previous Page IconTo Previous Page
To Previous Page IconTo Previous Page
Loading...
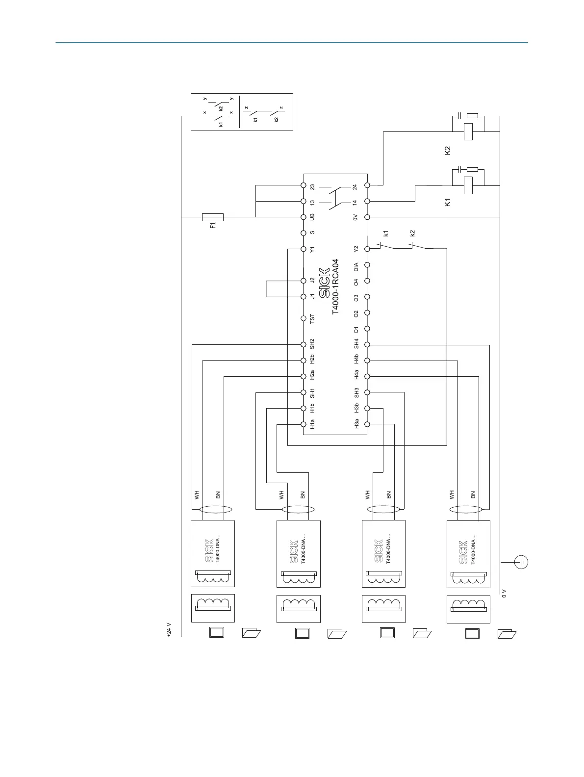
Connection example with four sensors, including automatic reset and external device
monit
oring (EDM)
Figure 4: Connection example T4000-1RCA04
4.5 Thorough check concept
The safety switch must be tested by appropriately qualified safety personnel during
commis
sioning, after modifications, and at regular intervals; see "Thorough check",
page 30.
4 P
ROJECT PLANNING
18
O P E R A T I N G I N S T R U C T I O N S | T4000 Multi 8022726/2019-05-07 | SICK
Subject to change without notice

Related product manuals