EasyManua.ls Logo

SKF TLMP 1008 - Cuadro de Conexiones 120 V CD con Enchufe Cúbico

SKF TLMP 1008
Print Icon
To Next Page IconTo Next Page
To Next Page IconTo Next Page
To Previous Page IconTo Previous Page
To Previous Page IconTo Previous Page
Loading...
54
ES
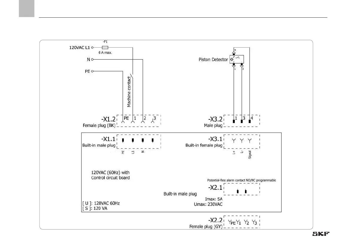
12.4 Cuadro de conexiones 120 V CD con enchufe cúbico
12. Cuadros de conexiones

Table of Contents