EasyManua.ls Logo

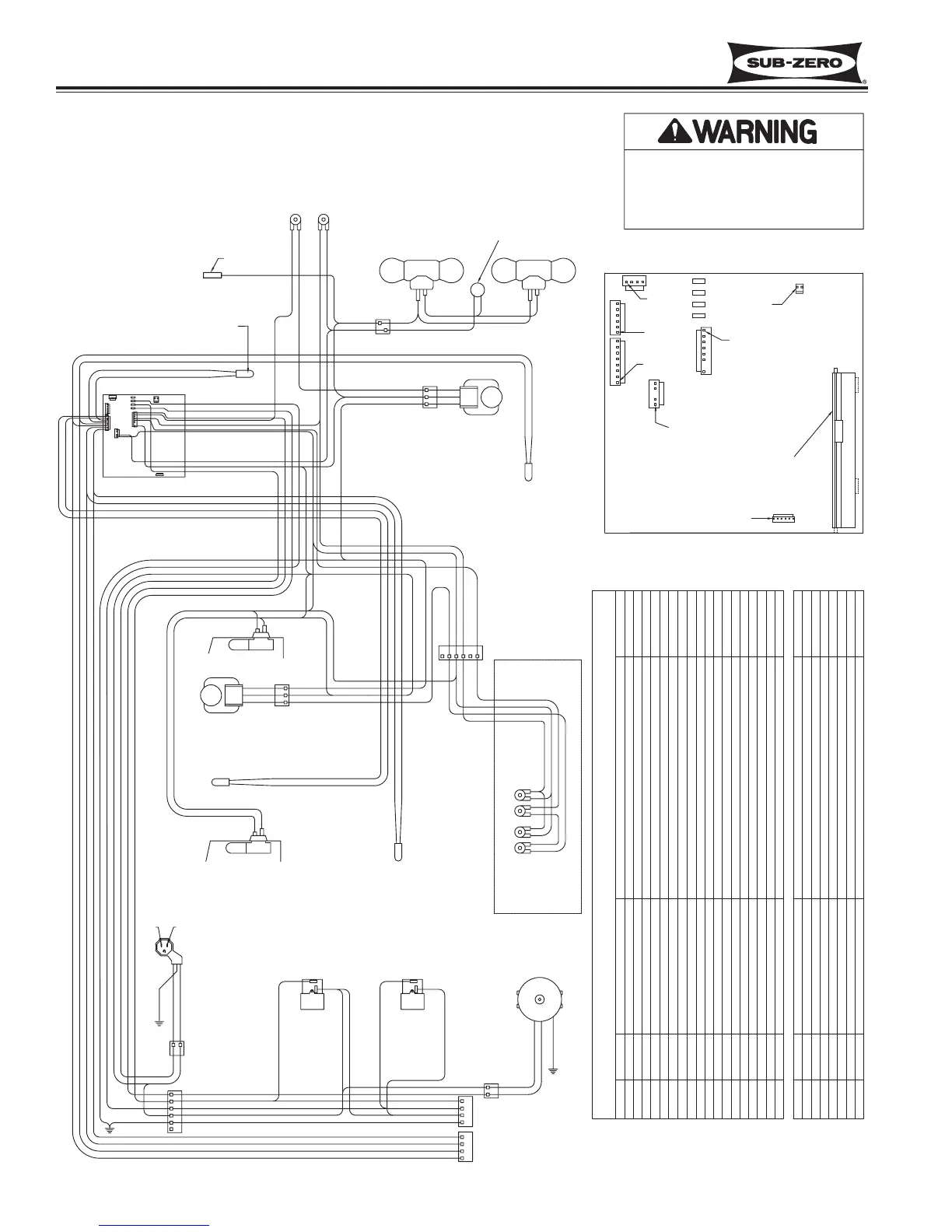
Sub-Zero 700TCI-3 - WIRING DIAGRAM MODEL: 700 TR-3

Sub-Zero 700TCI-3
136 pages
Print Icon
To Next Page IconTo Next Page
To Next Page IconTo Next Page
To Previous Page IconTo Previous Page
To Previous Page IconTo Previous Page
Loading...
Wiring Diagrams/Schematics
Integrated
Integrated
(700-
(700-
3
3
T
T
ALL)
ALL)
Series
Series
10-4
#3758412 - Revision B - December, 2006
FUNCTION
BLACK
COLOR
PURPLE
WHITE
YELLOW
GRAY
WHITE/RED
ORANGE
ORANGE
ORANGE/RED
BLUE/RED
BLUE/WHITE
BLUE/WHITE
ORANGE/YEL
BLUE/YELLOW
BLUE/BLACK
BLUE/BLACK
RED
PURPLE
NEUTRAL INTO BOARD
POWER INTO BOARD
POWERS REF COMP FOR 2 DRAWER SECTION
POWERS LIGHTS
POWERS UPPER REF COMP
POWERS CONDENSER FAN
SENSES IF EITHER DRAWER OPEN
SENSES IF DOOR OPEN
SENSES DRAWER EVAP TEMP
SENSES DRAWER EVAP TEMP
SENSES UPPER REF EVAP TEMP
SENSES UPPER REF EVAP TEMP
SENSES UPPER REF CABINET TEMP
SENSES UPPER REF CABINET TEMP
SENSES DRAWER CABINET TEMP
SENSES DRAWER CABINET TEMP
POWERS REF EVAP FAN
POWERS DRAWER EVAP FAN
NOT USED
DRAWER REF COMPRESSOR
120 VOLT CIRCUITS
POWER IN
NEUTRAL
LIGHTS
UPPER REF COMPRESSOR
CONDENSER FAN
NOT USED
REF EVAP FAN
NOT USED
NOT USED(NO PIN)
DRAWER LIGHTS SENSE
DOOR LIGHTS SENSE
NOT USED(NO PIN)
NOT USED
DRAWER EVAP
DRAWER EVAP
UPPER REF EVAP
UPPER REF COMPARTMENT
UPPER REF COMPARTMENT
DRAWER COMPARTMENT
DRAWER COMPARTMENT
UPPER REF EVAP
LOW VOLTAGE THERMISTOR CIRCUITS
DRAWER EVAP FAN
NOT USED
FCOMP
NEU
LITES
L1
RCOMP
C FAN
F DR
R DR
EVAP FRZ
EVAP FRZ
EVAP REF
EVAP REF
REF
REF
FRZ
FRZ
E FAN
E FAN
E10
E7
J7-4
J7-8
E6
J7-1
E2
J7-2
J7-3
J7-5
J7-6
J7-7
J4-1
J4-2
J4-3
J4-4
J4-5
J1-1
J1-2
J1-3
J1-5
J1-6
J1-7
J1-8
J1-4
CIRCUIT DESCRIPTION
CONTROL BOARD SUMMARY
0
0
0
0
0
0
0
E6E10E2 E7
GREEN
ORANGE W/ YELLOW STRIPE
BLUE W/ YELLOW STRIPE
BLUE W/ RED STRIPE
4
3
2
1
WHITE
PURPLE
BLACK
BLACK
1
6
4
2
L2L1
GREEN
PLAIN
RIBBED
POWER
SUPPLY
CORD
12
PURPLE
WHITE
BLACK
GRAY
WHITE W/ RED STRIPE
GREEN W/ YELLOW STRIPE
WHITE 2
PURPLE 1
GREEN W/ YELLOW STRIPE 3
WHITE
BLACK
MFG TEST
TERMINALS
GREEN W/ YELLOW STRIPE
3
BLUE W/ RED STRIPE
ORANGE W/ RED STRIPE
BLUE W/ YELLOW STRIPE
ORANGE W/ YELLOW STRIPE
ORANGE W/ RED STRIPE
GRAY
PURPLE
GRAY 4
WHITE W/ RED STRIPE 1
GRAY
WHITE
WHITE W/ RED STRIPE
WHITE
WHITE 2
WHITE
CONDENSER
FAN MOTOR
RED
PURPLE
YELLOW
ORANGE W/ BLACK STRIPE
SWITCH BOX
4 PURPLE
6 YELLOW
5 ORANGE W/ BLACK STRIPE
PURPLE
REF COMPRESSOR,
DRAWERS
(FRONT)
FAN
LIGHT
PURPLE
ORANGE W/ BLACK STRIPE
RED
YELLOW
REF COMPRESSOR,
UPPER
(REAR)
LIGHT
FAN
1 RED
WHITE
GREEN W/ YELLOW STRIPE
ORANGE
ORANGE
WHITE
UPPER DRAWER LIGHT
WHITE
ORANGE
LOWER DRAWER LIGHT
WHITE
ORANGE
3 GREEN W/ YELLOW STRIPE
2 WHITE
1 RED
BLUE W/ BLACK STRIPE
BLUE W/ BLACK STRIPE
BLACK
PURPLE
GREEN W/ YELLOW STRIPE
WHITE W/ RED STRIPE
GRAY
WHITE
DRAWER EVAP FAN MOTOR
SENSOR
(DRAWER CAB)
SENSOR
(DRAWER EVAP)
ORANGE W/ RED STRIPE
BLUE W/ RED STRIPE
BLUE W/ BLACK STRIPE
BLUE W/ BLACK STRIPE
ORANGE W/ RED STRIPE
BLUE W/ RED STRIPE
PURPLE
GRAY
ORANGE
YELLOW
WHITE W/ RED STRIPE
ORANGE
WHITE
BLUE W/ WHITE STRIPE
BLUE W/ WHITE STRIPE
BLUE W/ YELLOW STRIPE
ORANGE W/ YELLOW STRIPE
BLACK
J6
J5
J7
J4
J1
J3
J2
SENSOR
(UPPER REF CAB)
CONTROL BOARD
PURPLE
FAN MOTOR
UPPER REF EVAP
RED 1
2
3
WHITE
GREEN W/ YELLOW STRIPE
ORANGE
WHITE
CONTROL BOARD DETAIL
WHITE 2
J6
ORANGE 1
PIN 1
SENSOR
(UPPER REF EVAP)
E10
E7
E2
E6
J1
J2
J3
J7
J5
J4
PIN 1
PIN 1
PIN 1
PIN 1
PIN 1
PIN 1
DISPLAY
-This wiring information is provided for use by qualified
service personnel only.
-Disconnect appliance from electrical supply before
beginning service.
-Be sure all grounding devices are connected when
service is complete.
-Failure to observe the above warnings may result in
severe electrical shock.
RED
RED
YELLOW
ORANGE
HEAT SHRINK
PART NUMBER 3758504 REV A
LIGHT
TERMINATOR
UPPER REF
FAN SWITCH
UPPER REF
LIGHT SWITCH
UPPER REF
LIGHTS
SABBATH
MODE
ACCESSORY
WHITE
WIRING DIAGRAM
MODEL: 700TR-3

Table of Contents

Related product manuals