EasyManua.ls Logo

Sullair 1600H - Piping & Instrumentation Diagram - Engine

Sullair 1600H
74 pages
To Next Page IconTo Next Page
To Next Page IconTo Next Page
To Previous Page IconTo Previous Page
To Previous Page IconTo Previous Page
Loading...
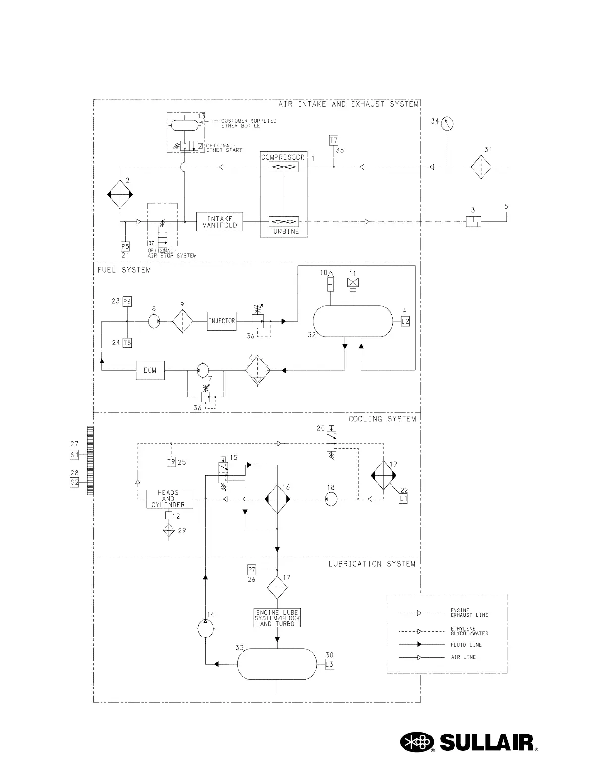
1600C LP USER MANUAL SECTION 2
32
2.10 PIPING & INSTRUMENTATION DIAGRAM - ENGINE
02250176-713(R03) S2

Other manuals for Sullair 1600H

Related product manuals