EasyManua.ls Logo

Sullair 3000P - Piping and Instrumentation, Air-Cooled

Sullair 3000P
72 pages
Print Icon
To Next Page IconTo Next Page
To Next Page IconTo Next Page
To Previous Page IconTo Previous Page
To Previous Page IconTo Previous Page
Loading...
3000P-4500 USER MANUAL SECTION 3
34
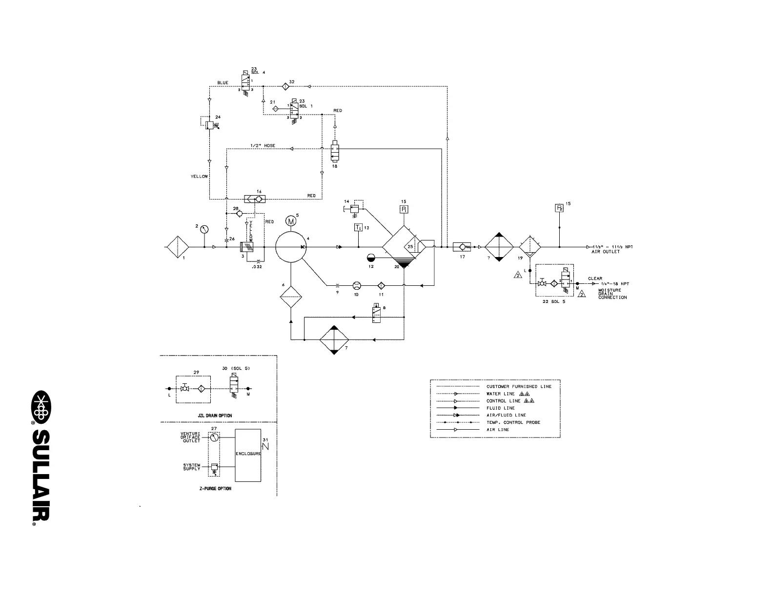
3.10 PIPING AND INSTRUMENTATION, AIR-COOLED
02250156-203 R13

Related product manuals