EasyManua.ls Logo

TechPlus ComfortAire - Micro Bird ECC

Default Icon
86 pages
Print Icon
To Next Page IconTo Next Page
To Next Page IconTo Next Page
To Previous Page IconTo Previous Page
To Previous Page IconTo Previous Page
Loading...
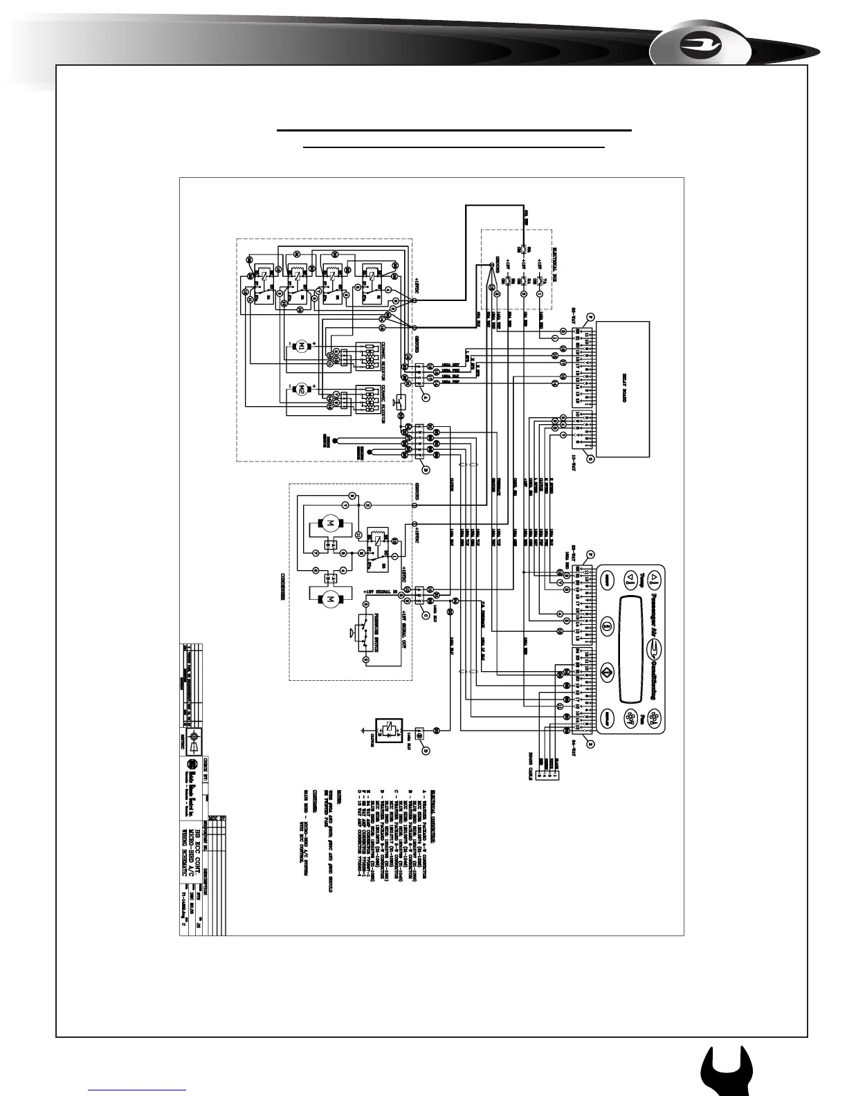
1h. WIRING SCHEMATIC- MICROBIRD
MICROBIRD - ECC - TM16 (Dwg. P1-14852)
63
1
APPENDIX
c O m F O r t A i r e A / c s Y s t e m sc c 8 0

Table of Contents