EasyManua.ls Logo

TechPlus ComfortAire - BBCV, A3 RE, A3 FE Manual

Default Icon
86 pages
Print Icon
To Next Page IconTo Next Page
To Next Page IconTo Next Page
To Previous Page IconTo Previous Page
To Previous Page IconTo Previous Page
Loading...
l
TechPlus
s e r v i c e s u p p l e m e n t
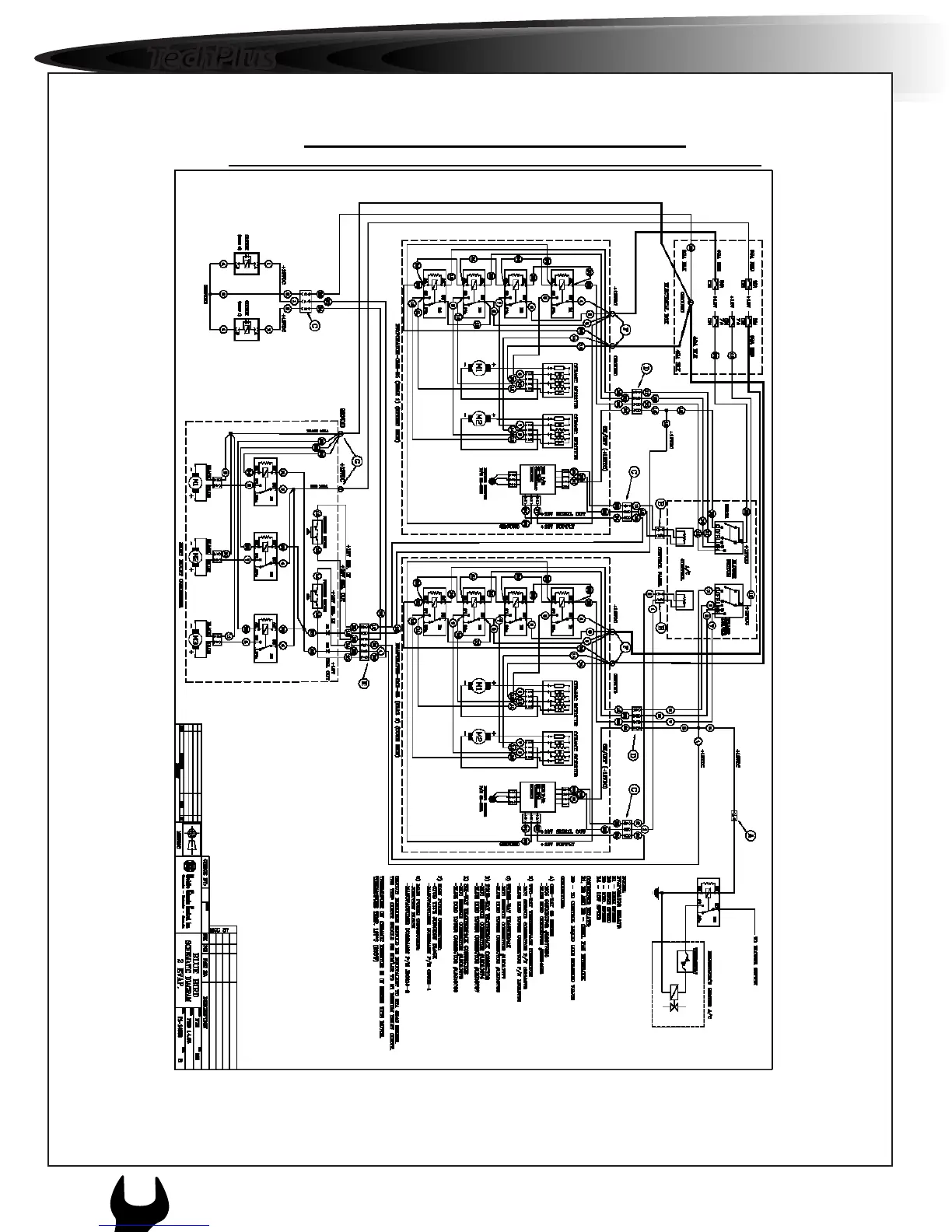
2u. WIRING SCHEMATIC- (P1-14838)
BBCV,A3RE ,A3FE – MANUAL-2TM21-SPLIT–SKIRT MOUNT COND.
64
1
APPENDIX
c c 8 0

Table of Contents