EasyManua.ls Logo

Trane 5TXCA001AS3HCA - Field Wiring Diagrams

Trane 5TXCA001AS3HCA
24 pages
Print Icon
To Next Page IconTo Next Page
To Next Page IconTo Next Page
To Previous Page IconTo Previous Page
To Previous Page IconTo Previous Page
Loading...
18-AD47D1-1B-EN 15
Installer’s Guide
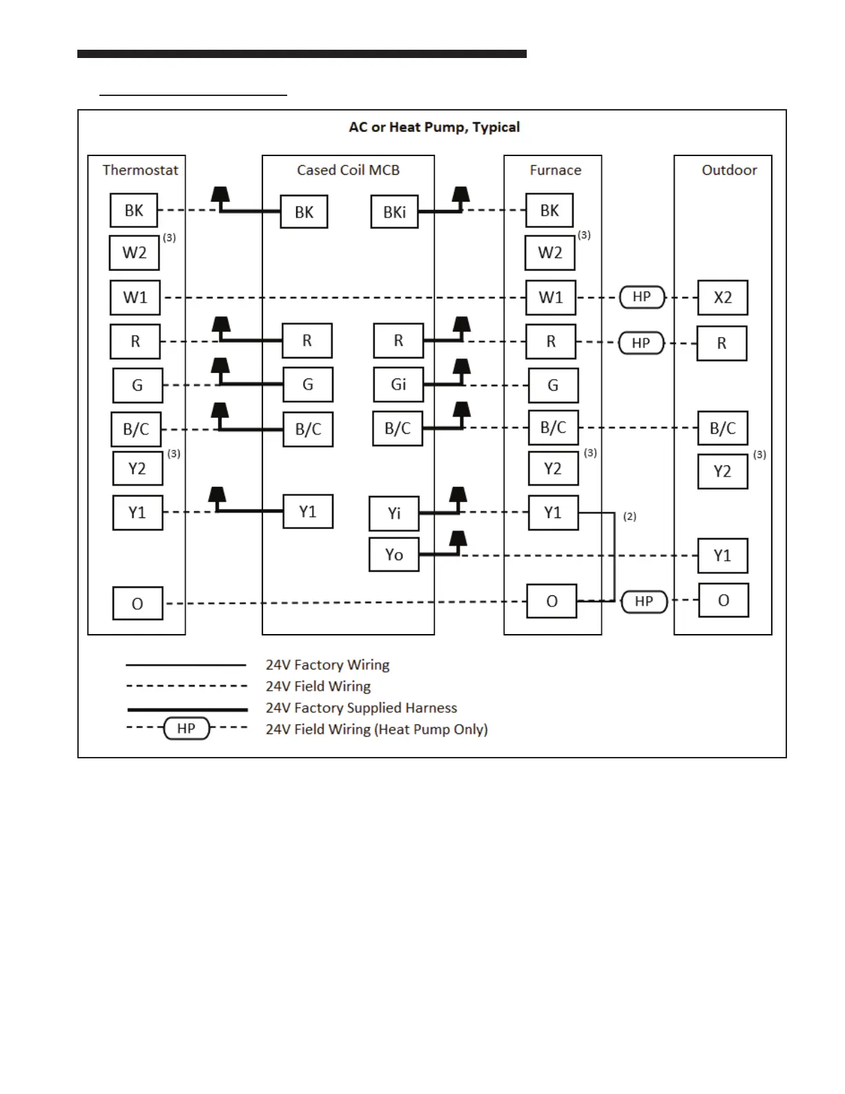
V: FIELD WIRING DIAGRAMS:
Notes:
1. For 24V control, connect factory supplied harness to circuit board at evaporator. Complete all other wiring
connections at furnace.
2. For heat pump systems, remove factory Y1 - O jumper at furnace (if equipped).
3. For 2-stage systems, connect W2 to W2 and Y2 to Y2.
4. For Link enabled systems, omit all 24V wiring and use "CAN" connection only.

Related product manuals