EasyManua.ls Logo

Volvo MD2010 - Wiring Diagram; Engine MD2010 A, MD2020 A, MD2030 A, MD2040 A

Volvo MD2010
81 pages
Print Icon
To Next Page IconTo Next Page
To Next Page IconTo Next Page
To Previous Page IconTo Previous Page
To Previous Page IconTo Previous Page
Loading...
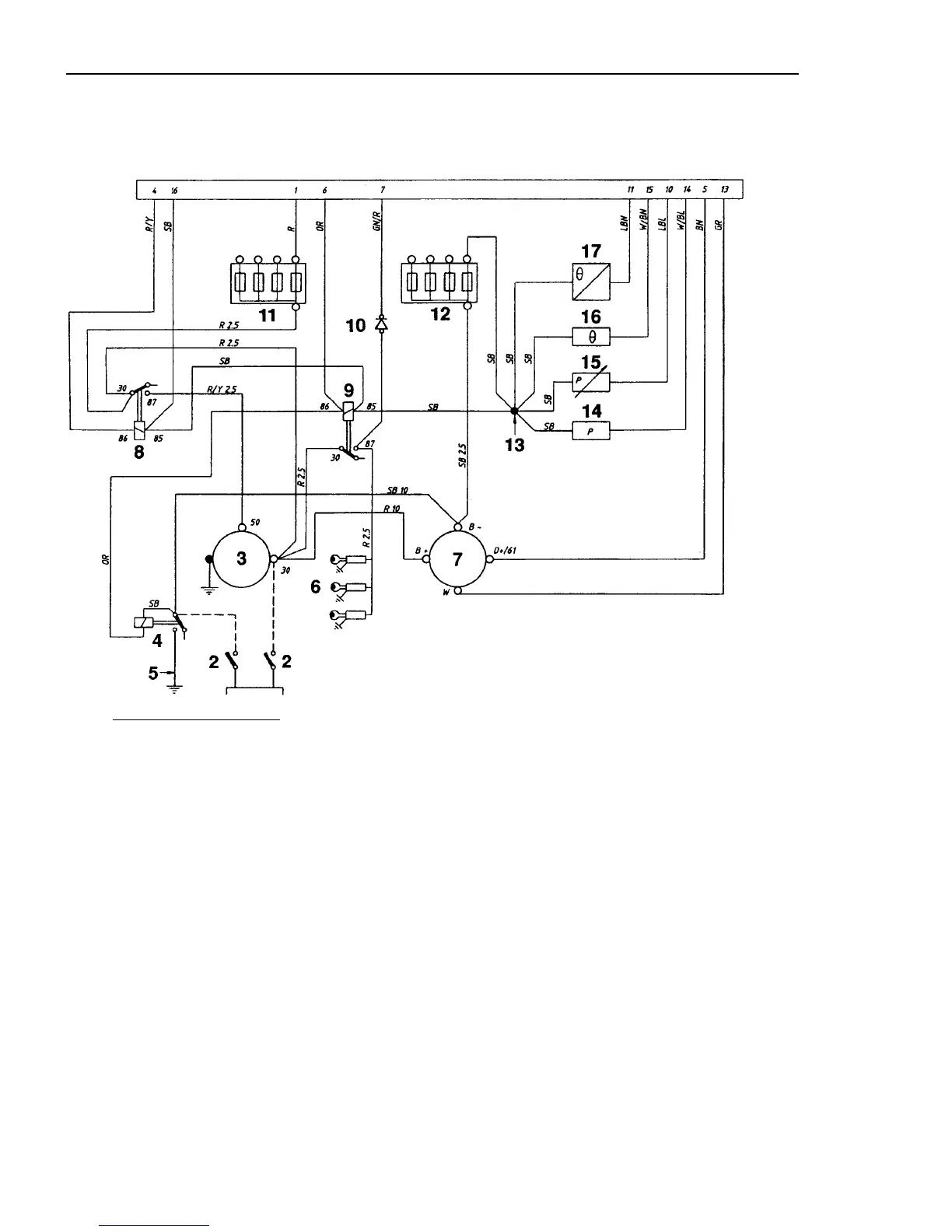
Wiring diagram
80
Engine MD2010A, MD2020A, MD2030A, MD2040A
18
0
1
0
Refrigerant temperature relay (normally
open, closes at 95°C
±3°C, 203,2
°Ft5.6°F )
Refrigerant temperature sensor
Connector, 16-pole
Cable areas in mm
2
are given after the colour code in the wiring diagram.
Areas not given
=
1.0 mm
2
.
Dashed cables are not included from Volvo Penta.
1.
Battery
9.
Glow relay
16.
2.
Main switch
10.
Protective diode
3.
Startermotor
11.
Fuses (4 pcs), max. 15A (+)
17.
4.
Earthing relay
12.
Fuses (4 pcs), max. 15A (-)
18.
5.
Earth rail
13.
Splice
6.
Glow plug*
14.
Oil pressure relay, engine (normally
7.
Alternator
open, closed at
0.3
bar ±0.1 bar
8.
Starter relay
15.
Oil pressure sensor
*
MD2O10:
2 pcs. Other engines:
3 pcs
Cable colours
BL
=
Blue
OR
Orange
LBL =
Light blue
R
Red
BN =
Brown
SB
Black
LBN =
Light brown
W
White
GN =
Green
Y
Yellow
GR =
Grey

Related product manuals