EasyManua.ls Logo

WarmFlow Utility U70HE - Optional Programmer (PU) for Non-Combi Models

Default Icon
80 pages
Print Icon
To Next Page IconTo Next Page
To Next Page IconTo Next Page
To Previous Page IconTo Previous Page
To Previous Page IconTo Previous Page
Loading...
Page 42
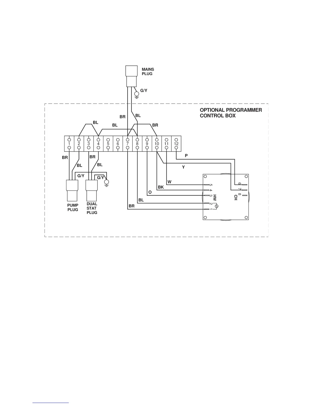
3.6 Optional Programmer (PU1) for Non-Combi Models
3.6.1 Programmer Control Box Wiring Diagram
3.6.2 General Requirements
1. The optional programmer as supplied will supply power to the pump and burner via
the central heating channel.
2. When connecting to external controls, eg ‘Y’ plan or ‘S’ plan it will be necessary to
remove the loop between 3 and 12 on the programmer terminal block.
3. The programmer is not suitable for gravity hot water systems.

Table of Contents

Related product manuals