EasyManua.ls Logo

Webasto BlueCool Classic - Refrigeration Cycle

Webasto BlueCool Classic
54 pages
Print Icon
To Next Page IconTo Next Page
To Next Page IconTo Next Page
To Previous Page IconTo Previous Page
To Previous Page IconTo Previous Page
Loading...
BlueCool Unit Performance Report
51
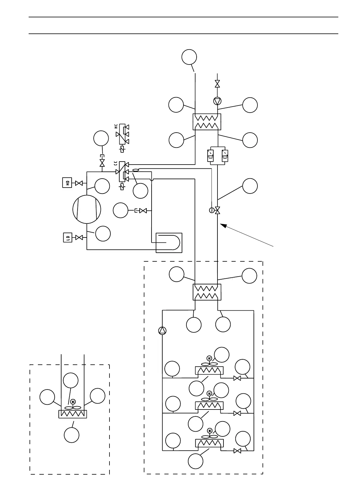
Refrigeration cycle
3
2
4
1
5
6
7
14
17.1
17.2
17.3
15.2
15.3
15.1
16.1
16.2
16.3
18.3
18.2
18.1
13
8
7
Classic
Premium
15
8
16
9
10
12
9a
11
In heat mode measure here!
Expansion
valve
Evaporator
Filter/Drier
Condenser
Compressor
Rev. valve
Premium
Classic

Table of Contents

Related product manuals