EasyManua.ls Logo

Wilesco D100E - The Steam Engine as a Charging Station for the Torch

Wilesco D100E
79 pages
Print Icon
To Next Page IconTo Next Page
To Next Page IconTo Next Page
To Previous Page IconTo Previous Page
To Previous Page IconTo Previous Page
Loading...
70
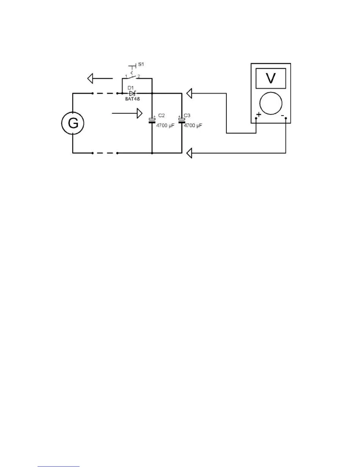
Fig.3.58: measuring the voltage of the electrolytic with a multimeter
3.8.5 The steam engine as a charging station for the torch.
Assembly of the experiment: we use the assembly of the second last
experiment. We plug in two white LEDs instead of the orange LED.
You can disconnect the crocodile clips after a short charging period through
the steam engine and generator.
Now both LEDs will shine for a while when you press the switch. Then you
can connect the bread board with the LED torch to the charging station
steam engine again.
It is amazing how long the LEDs are shining with this charge regarding to
the small storage capacity of the electrolytic.

Table of Contents

Related product manuals