EasyManua.ls Logo

Winget 4B2000 - Electrical Circuit, Without Road Lights

Winget 4B2000
282 pages
Print Icon
To Next Page IconTo Next Page
To Next Page IconTo Next Page
To Previous Page IconTo Previous Page
To Previous Page IconTo Previous Page
Loading...
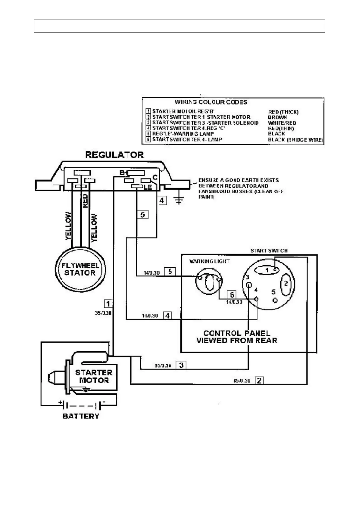
TECHNICAL INFORMATION 4.5
MAIN ELECTRICAL CIRCUIT (without road lights)
Later dumpers with Lister-Petter ‘NISCA’ charging system

Related product manuals