EasyManua.ls Logo

Yamaha 684CS - Voltmeter

Yamaha 684CS
497 pages
Print Icon
To Next Page IconTo Next Page
To Next Page IconTo Next Page
To Previous Page IconTo Previous Page
To Previous Page IconTo Previous Page
Loading...
5-25
Outboard Rigging Guide - 2001 Voltmeter
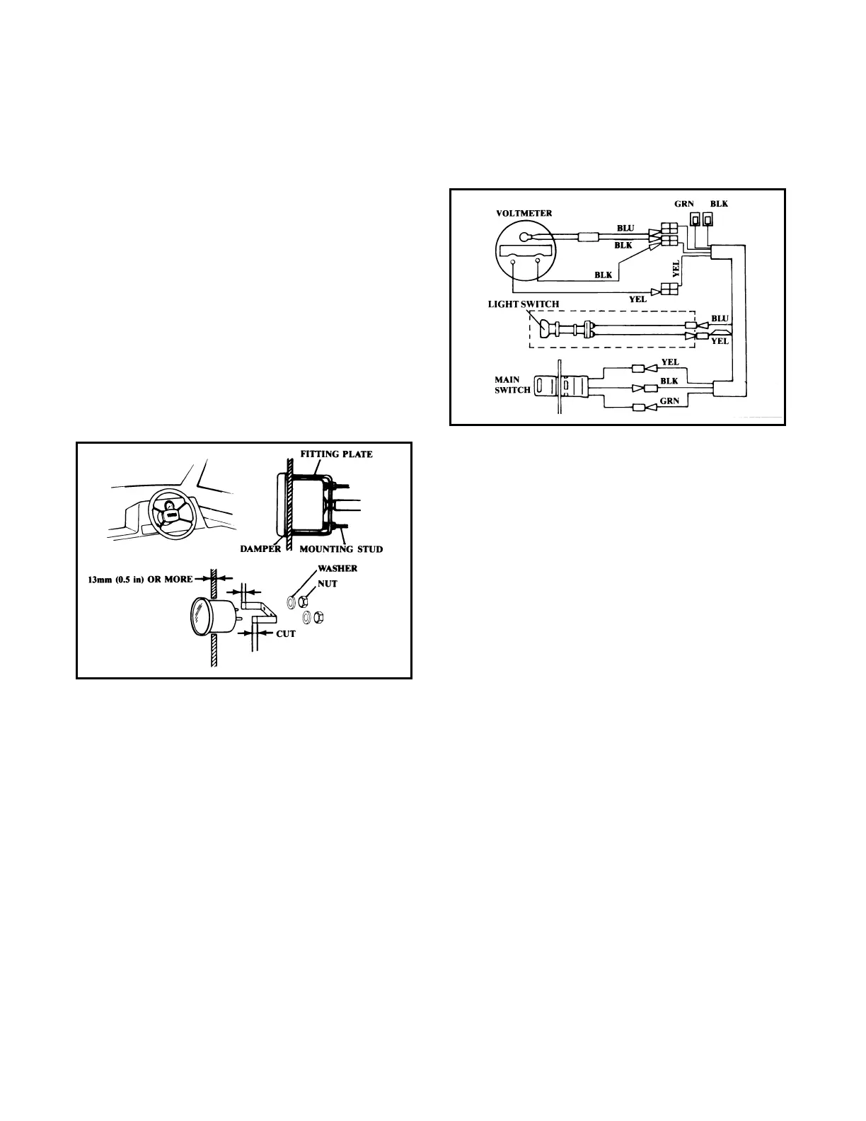
Mounting
1. Select a mounting location so the voltmeter is
easy to read from the helm. Be sure there is
sufficient clearance behind the panel for the
meter.
2. Make a 2-1/6 inch hole in the desired loca-
tion.
3. Remove the fitting plate from the meter, fit
the meter into the panel, and install over the
mounting studs.
4. Place the washers over the studs, then evenly
tighten the mounting nuts until the meter can
no longer be rotated by hand.
NOTE: If the instrument panel has a thickness of
more than 13mm (0.5 in) and it is impossible to
secure the gauge with the fitting place, cut the fit-
ting plate so the meter can be installed.
Wiring
1. Connect the wires as shown:
NOTE: If an aftermarket instrument light switch
is to be used, connect it as shown. Otherwise, con-
nect the yellow and blue leads together. The
instrument light will then come on when the main
switch is in the ON position.

Table of Contents

Related product manuals