EasyManua.ls Logo

Yamaha 684CS - Notice; General Information; Wiring and Component Parts; Single Engine System

Yamaha 684CS
497 pages
Print Icon
To Next Page IconTo Next Page
To Next Page IconTo Next Page
To Previous Page IconTo Previous Page
To Previous Page IconTo Previous Page
Loading...
10A-6
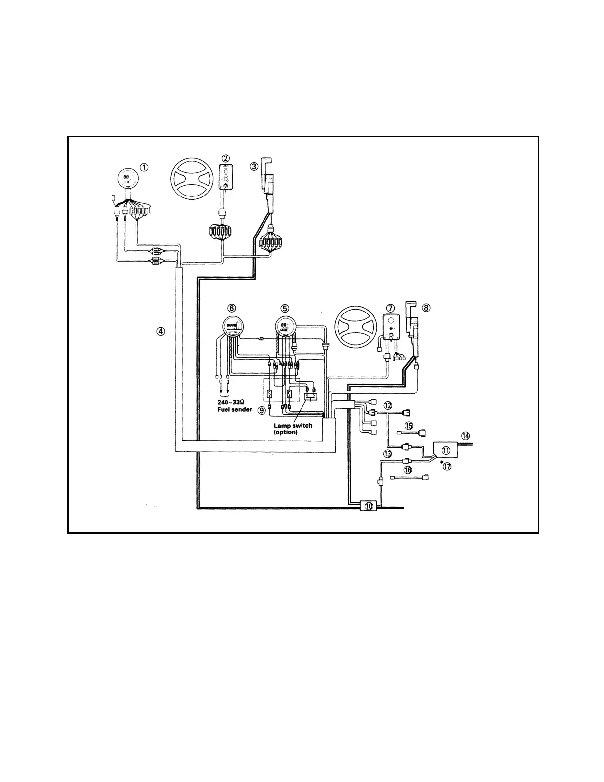
GENERAL INFORMATION
WIRING AND COMPONENT PARTS
Single engine system:
Second station

Table of Contents

Related product manuals