EasyManua.ls Logo

Yanmar 3JH4E - 4 JH4 AE - B-Type Instrument Panel Wiring

Yanmar 3JH4E
142 pages
Print Icon
To Next Page IconTo Next Page
To Next Page IconTo Next Page
To Previous Page IconTo Previous Page
To Previous Page IconTo Previous Page
Loading...
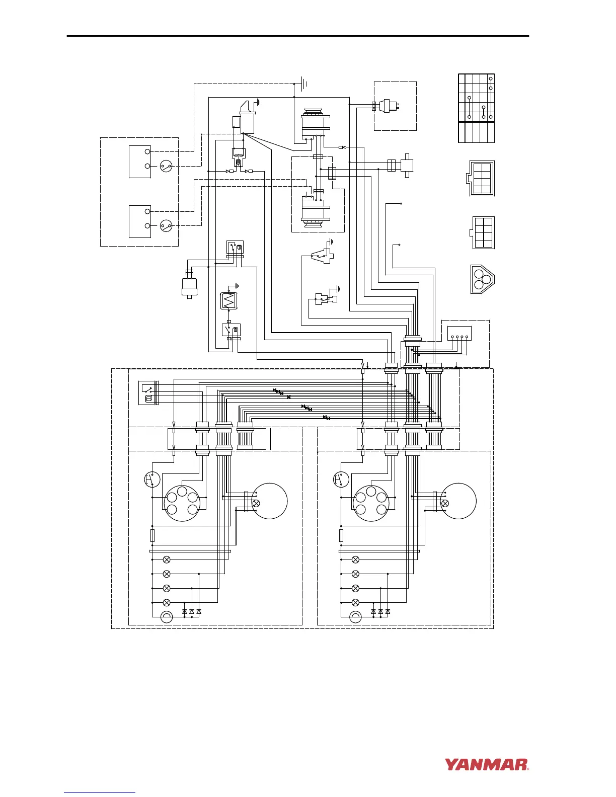
4JH4AE - B-Type Instrument Panel
3W
3L
3R
YW
RB
WL
LB O
WG
B
YG
WB
YB
GB
G
YR
GR
WR
Y
G2
17
GLOW
OFF
ON
START
30
AC
G1
-
+
S
B
L
E
3R
LB
RB
YW
WL
O
YG
Earth bolt
Wire
harness
R
Wire harness
for sub panel
Option
3L
12V
1
3
2
Battery switch
Procured by customer
Instrument panel (sub station) (Option)
10R
10B
B
2B
2R
WBr
2B
5R
+
-
B
L
E
LB
RB
R
LB
RB
Option
Relay
W/Y
B
5R
B
Y
-
+
12V
1
3
2
R
WBr
P-
+
Wire
harness
3R
Alarm lamps
Fuse(3A)
Alarm lamps
+
-
B
A
A
L
YG
RB
only for sail drive
only for sail drive
2W
2R
diodes
Instrument panel (main station) (Option)
G1
+
- P
G2
30
WBr
diodes
L
L
R
O
B
YW WL YG LB
R
L
L
R
O
B
YW WL YG LB
G1G2
30
17
AC
W
17
AC
W
R
P
B
(4JH4AE only)
4
5 6 7 8
10
2
1
3
9
14
15 16 17 18
12
11
13
31
3332
22
21
26
27
28
29
30
36
23
24
25
0004594
Figure 16
SYSTEM DIAGRAMS
118 JH4 Series Operation Manual

Table of Contents

Other manuals for Yanmar 3JH4E

Related product manuals