EasyManua.ls Logo

Yanmar 3JH4E - 4 JH4-TE;HTE - C x B Type Panel Wiring

Yanmar 3JH4E
142 pages
Print Icon
To Next Page IconTo Next Page
To Next Page IconTo Next Page
To Previous Page IconTo Previous Page
To Previous Page IconTo Previous Page
Loading...
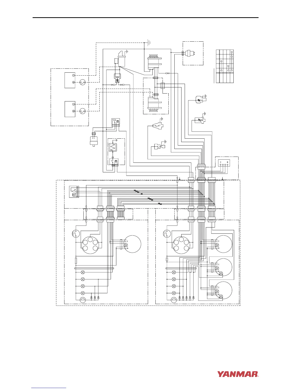
3JH4E - C-Type Instrument Panel
Alarm lamps
Procured by customer
diodes
YW
4
5 6 7 8
10
2
1
3
WL YG
WBr
9
3R
R
W
R
L
Wire
harness
L
B
O
P
Instrument panel (sub station) (Option)
17 AC
30
G1G2
LB
Option
1
2
3
1
2
3
Alarm lamps
diodes
YG
14
15 16 17 18
12
11
13
G YG
WBrR
W
Fuse (3A)
R
L
Wire
harness
Wire harness
for sub panel
only for
sail drive
3R 3W
YW WL WG B
RB LB O YG
WB YR Y WR
YB GB G GR
Key switch
GLOW
OFF
ON
START
30 AC G1 G2 17
3L
A
A
31
L
B
O
P
Instrument panel (Main station) (Option)
17 AC
30
G1G2
LB
20
WB
WL
19
YB
YW
B
L
YG
RB
12V
Battery
switch
2R
2B
2B
5R
3L
Relay
Option
Option
WBr
WL
YW
B
W/Y
2R
2W
S
B
3R
10B
10R
Y
O
B
B
E
B
E
R
L
RB
LB
RB
LB
RB
YG
LB
R
L
Earth bolt
5R
12V
3332
22
21
26
27
YB
WB
34
35
28
29
30
23
24
25
only for
sail drive
0004186
Figure 17
SYSTEM DIAGRAMS
120 JH4 Series Operation Manual

Table of Contents

Other manuals for Yanmar 3JH4E

Related product manuals