EasyManua.ls Logo

ABAC FORMULA Series - Diagrams; Hydraulic-Pneumatic Plant Diagram

ABAC FORMULA Series
91 pages
Print Icon
To Next Page IconTo Next Page
To Next Page IconTo Next Page
To Previous Page IconTo Previous Page
To Previous Page IconTo Previous Page
Loading...
P. 80 - Chap. 12 Diagrams
G
B
12
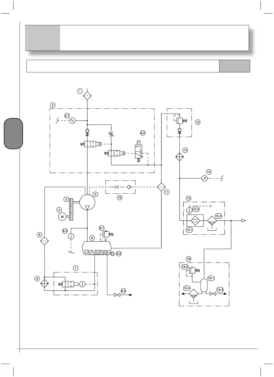
Diagrams
Hydraulic-pneumatic plant diagram
12.1

Table of Contents

Related product manuals