EasyManua.ls Logo

Alpha-InnoTec LW 71A - Page 64

Alpha-InnoTec LW 71A
80 pages
Print Icon
To Next Page IconTo Next Page
To Next Page IconTo Next Page
To Previous Page IconTo Previous Page
To Previous Page IconTo Previous Page
Loading...
64
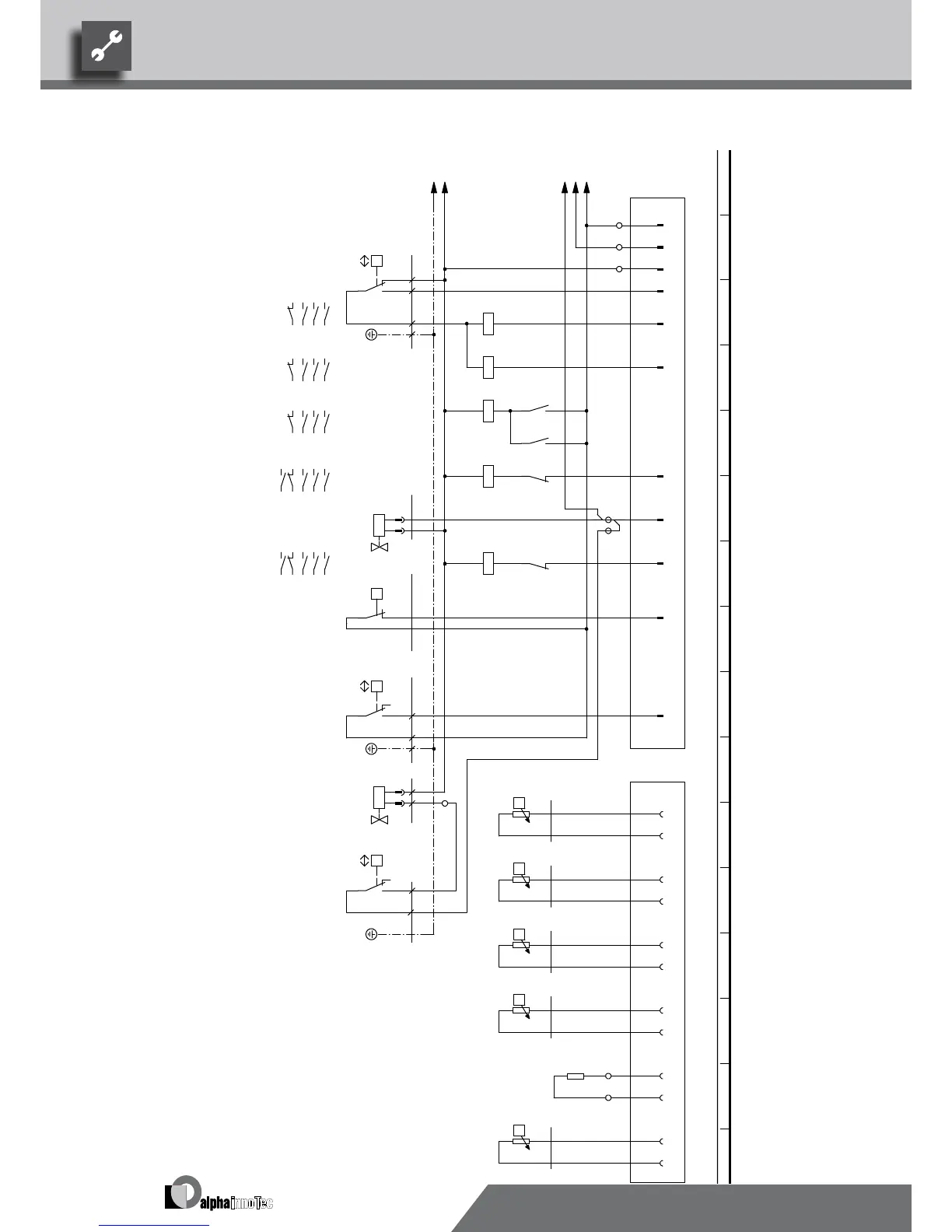
L Reg
/1.12
MOT
/1.12
R23
/1.12
N Reg
/1.12
PE
/1.12
12
-X12
L
-X10
6
1
11
N
P
+-
b2 c4
a1
-F1
HDP
5 1
A1
A2
-K1
VD1
4
A1
A2
-K2
VD2
53
54
-K4
6
A1
A2
-K3
1 2
/1.8
3 4
/1.8
5 6
/1.8
21 22
53
54
-K5
7
2
-X12
21
22
-K5
7
A1
A2
-K4
7
2
-X10
1 2
-Y1
3
10
21
22
-K4
6
A1
A2
-K5
3
P
-F2
NDP
P
- +
c4
a1
-E1
AEP
9
-X12
-Y2
ϑ
4
-X10
1
-X52
-R4
TRL
2
ϑ
3
-R5
TVL
P
- +
c4 b2
a1
-F3
4
ϑ
5
-R6
THG
6
ϑ
7
-R3
TWA
8 9
29
-X10
-R10
CW
10
30
ϑ
11
-R2
TWE
12
1 2
/1.9
3 4
/1.9
5 6
/1.9
21 22
6
53 54
5
1 2
/1.10
3 4
/1.10
5 6
/1.10
21 22
7
53 54
5
1 2
/1.6
3 4
/1.6
5 6
/1.6
11 12
/1.7
1 2
/1.3
3 4
/1.3
5 6
/1.3
11 12
/1.4
PE
Low-pressure switch
2
F3
Y2 Bypass compressor
-Y1
L1
NDP
1
VD1 VENMOT
VD1
Y1
Function
ASD
Defrosting valve
Defrosting pressostat
Flow sensor
F1 High-pressure switch
UK817339
TRL
Terminal in switch box heat pump
E1
R10
HD
Star contactor fan
-X12
HDP
X12 Plug on switch box heat pump (control line)
K3
Legend:
F2
K5
Operating materials
K1 Contactor for compressor 1
X10
-X52
AEP
Low-pressure switch
PE
VBO
TWE
TWE
R3
R2
Network protection fan
TWA
TWA
Encoding resistor, 4220 Ohm
VD2
11
THG
If installed: heat source input gauge
N
1 2
Triangle contactor fanK4
AV ND
Contactor for compressor 2
R4
K2
CW
TVL
R5
Hot gas sensorTHG
If installed: heat source outlet gauge
R6
TVL
-F2
2
Plug on switch box heat pump (gauge line)
VD2
3
X52
TRL
-E1
PE
Return sensor
-F1
2
LW 310 A
817339
Achim Pfleger 19.11.2009
- PEP 020/2009
1 2 3 4 5 6 7 8 9 10 11 12 13 14 15 16
1 2 3 4 5 6 7 8 9 10 11 12 13 14 15 16
2/2
2
03.12.2009
A.Pfleger
10X547;
Blatt-Nr.
Zustand
Änderung
Bearb.
Datum
Name
Bl von Anz
Datum
We reserve the right to modify technical specifications without prior notice.
UK830532/200610 © Alpha-InnoTec GmbH
LW 310A Circuit diagram 2/2

Related product manuals