EasyManua.ls Logo

AUMA SA3-SA100 - Wiring Diagram: SIL with Profibus DP

AUMA SA3-SA100
48 pages
Print Icon
To Next Page IconTo Next Page
To Next Page IconTo Next Page
To Previous Page IconTo Previous Page
To Previous Page IconTo Previous Page
Loading...
40
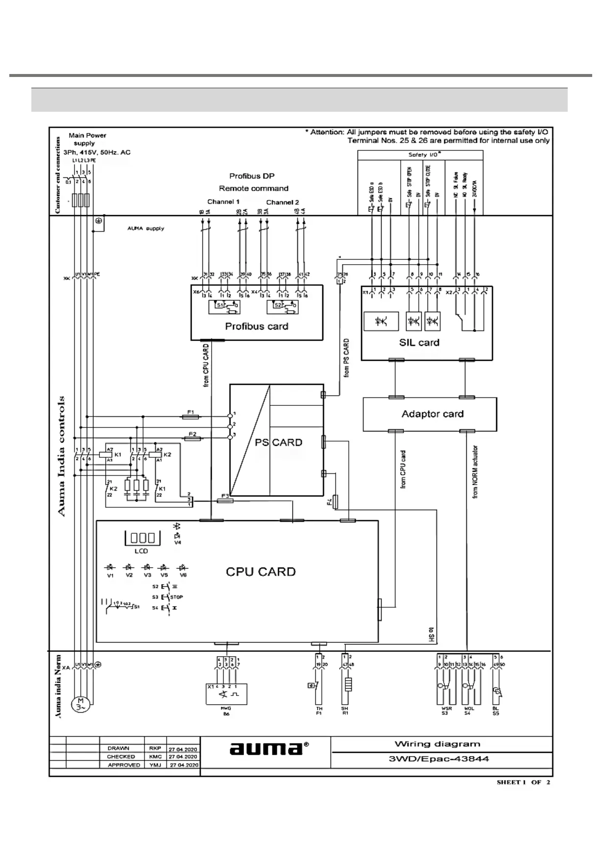
7 Disposal and recycling Wiring Diagram for SIL with Profibus DP
Weather proof actuators with 3.XMP-SIL &
Data logging

Related product manuals