EasyManua.ls Logo

Bambi VT75 - VT300; VT400 Parts Identification; VT300;VT400 Exploded View and Part Numbers

Bambi VT75
32 pages
Print Icon
To Next Page IconTo Next Page
To Next Page IconTo Next Page
To Previous Page IconTo Previous Page
To Previous Page IconTo Previous Page
Loading...
22
VT300 / VT400
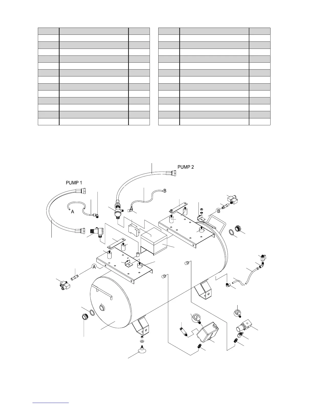
Ref No. Description Part no.
1 Inspection plug seal BPB0502
2 Inspection plug BPB0243
3 100 Litre tank BPB0262
4 Rubber foot BPB0601
5 3/8 M adaptor BPB0283
6 Safety valve BPB1084
7 Tank pressure gauge BPB0658
8 Pressure switch BPB0549
9 3/8 On/off tap BPB0535
10
Pressure regulator
BPB0511
11 Line pressure gauge BPB0657
12 3/8 M/F elbow BPB0282
13 Drain tube BPB0199
14 3/8 x 1/4 Hose tail BPB0652
15 Drain valve BPB0281
16 Solenoid c/w cable BPB0545
17 1/8 x 6mm Push fitting BPB0154
18 Crankcase mounting bracket [VT300] BPB0347
19 20mm Rubber mounting BPB0273
20 40mm Rubber mounting BPB0272
21 Motor mounting bracket [VT300] BPB0321
22 Electrics enclosure BPB0513
23 Sequential timer BPB0512
24 6mm Nylon tube BPB0203
25 1/8 x 6mm Elbow push fitting BPB0044
26 Delivery hose BPB0508
27 Non return valve BPB0656
1
3
5
6
7
8
9
10
12
11
13
14
15
16
17
18
19
20
21
22
23
24
25
26
27
2
4
5
13
2
1
2726
25
24
20
20
21
16
17
18
19

Other manuals for Bambi VT75

Related product manuals