EasyManua.ls Logo

Blitz DUPLEX S2 - Page 53

Default Icon
54 pages
Print Icon
To Next Page IconTo Next Page
To Next Page IconTo Next Page
To Previous Page IconTo Previous Page
To Previous Page IconTo Previous Page
Loading...
PLÄNE, ERSATZTEILLISTEN
47
117127 07/2011
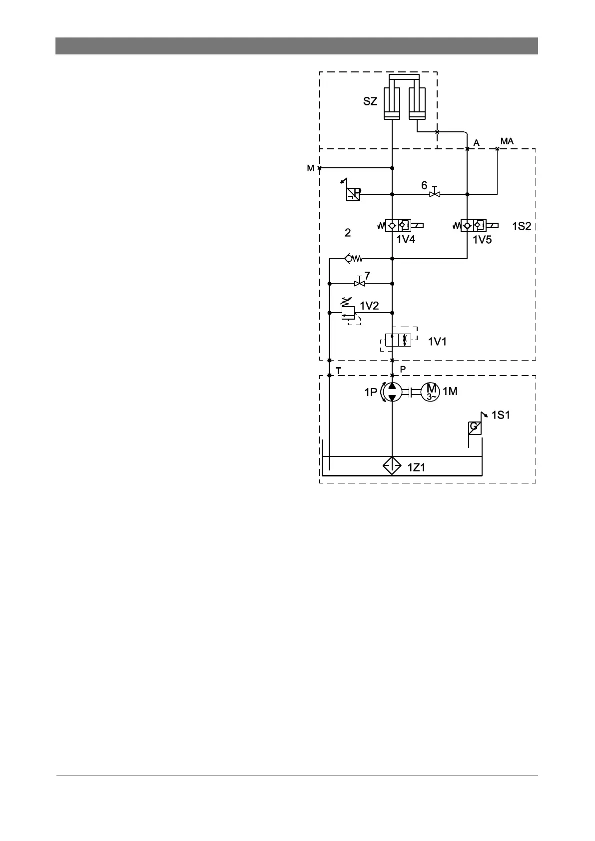
Hydraulics diagram
SZ Safety cylinder
1V1 Lowering brake valve1
1V4 Solenoid valve
1V5 Solenoid valve
1S2 Pressure sensor
1V2 Pressure relief valve
2 Suction valve
1P Geared pump
1M Electric motor 3kw
1S1 Level sensor
1Z1 Intake filter
6 Emergency relief valve
7 Emergency relief valve
M, MA G1/4"
A, P, T G1/2"

Table of Contents

Related product manuals