EasyManua.ls Logo

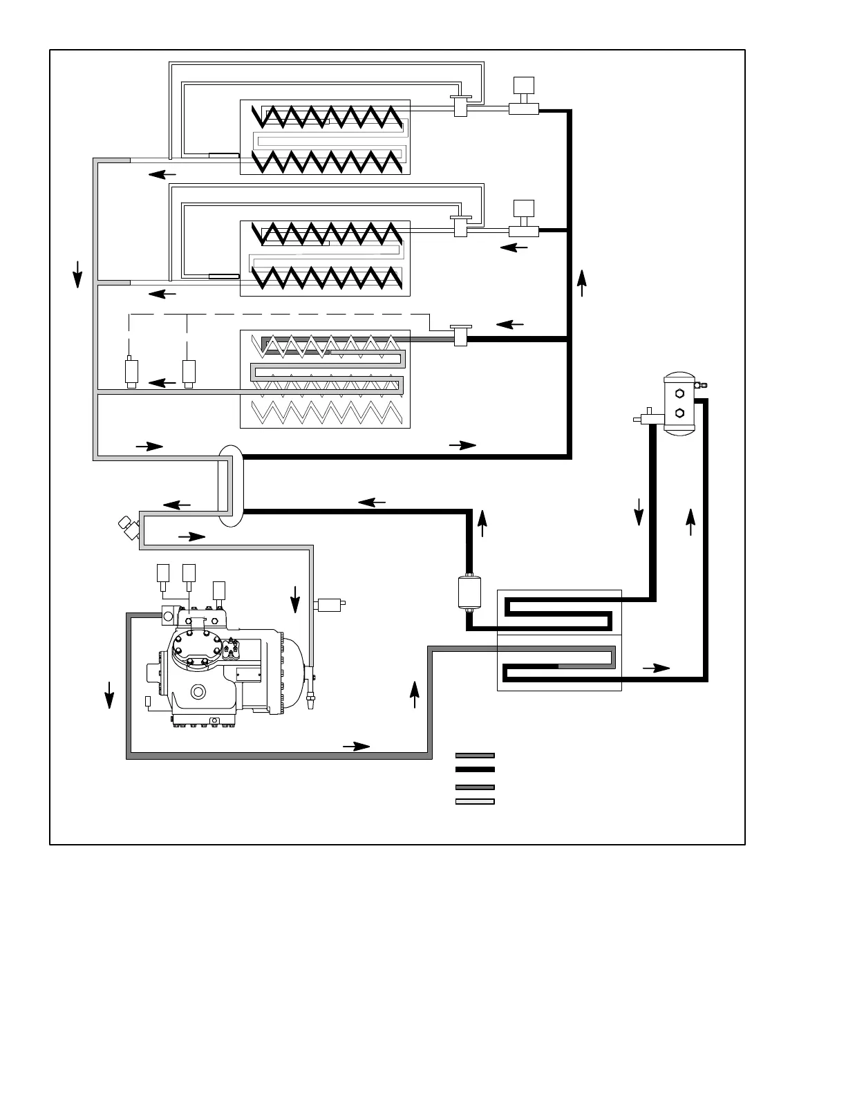
Carrier VECTOR 1800 MT - Figure 2-12. Refrigerant Circuit - Compartment One Cooling, Compartments 2 & 3 Heating

Carrier VECTOR 1800 MT
315 pages
Print Icon
To Next Page IconTo Next Page
To Next Page IconTo Next Page
To Previous Page IconTo Previous Page
To Previous Page IconTo Previous Page
Loading...
2-26
62-11039
CONDENSER
EVXV
RECEIVER
RELIEF VALVE
FILTER
DRIER
HEAT EXCHANGER
LIQUID LINE
SUBCOOLER
MANUAL
SHUT--OFF
VALVE
CDP
COMPRESSOR
CSMV
EXTERNAL
EQUALIZER
TXV
EXTERNAL
EQUALIZER
TXV
LSV3
LSV2
SUCTION
SERVICE
VALVE
DISCHARGE
SERVICE
VALVE
CDT
HP1
CSP
EVOP
EVOT
TXV
BULB
TXV
BULB
HOST EVAPORATOR
REMOTE
EVAPORATOR
REMOTE
EVAPORATOR
DISCHARGE
LIQUID
HOT GAS LINE
SUCTION LINE
CST
Figure 2-12. Refrigerant Circuit -- Compartment One Cooling, Compartments 2 & 3 Heating

Table of Contents

Related product manuals