EasyManua.ls Logo

Cessna R182 - Page 150

Cessna R182
178 pages
Print Icon
To Next Page IconTo Next Page
To Next Page IconTo Next Page
To Previous Page IconTo Previous Page
To Previous Page IconTo Previous Page
Loading...
SECTION
7
AIRPLANE
& SYSTEMS
DESCRIPTIONS
<(
)l-
ro FUaL
ouAtrirY rilorcAloAs,
..,,---1.-
cyLrffoEF
HEAo rEilrtnATUFt GAGt.
IN TET'ENAT!RE GACE
TO
HEATEO PITOT
I S'ATL
WAFfl IilG
SYSTTMS
s,^L:;^nN
GEAR
wanMxc
sYsrEMs
CESSNA
MODEL
R182
TO TUAN COORDIIATON
TO OOME A COUNITSY LI6HIS
TO INSTFUMENT
CLUSI€R
PFDESTAL
LIGHTING
GLAAE SAIELO
MOUNTEO
MAP
LIGHT COMPASS
LIGHT ANO
GLAFE SBIELO LIGHTS
IO NAV]GATION
LIGHTS
TO
€LECTFOLUMINESCENT
PANELS
AND MAAKER AEACON
AUOIO CONIAOL
TO CONIFOL WHEE!
MAP
LIGHT
(
(
-{err
r0 Ecrcrf,rc ELavAron
TarM
lr"f
I:
J
S,i,? ::f{
i3,: } :"'".
T.,,%l%,"1',
IO
LAilOIilG GEAR
HYORA!LIC
PUMP
MOTON
'O AUOIO
CO!TNOL PANEL E
MA8(FF
CINCUIi SFTAXEB
(PUSH
IO
NISCT'
a
rusr
J+
oroDr
/V!l RcsrsroR
O
crRcurr SRtartA swrcH
)
TO
UISLAVEO GYSOS &
ff
SI SYSTEM
'O
TflCODIflG ALTIME'EN
r
r--l
l*:,.1'
7-30
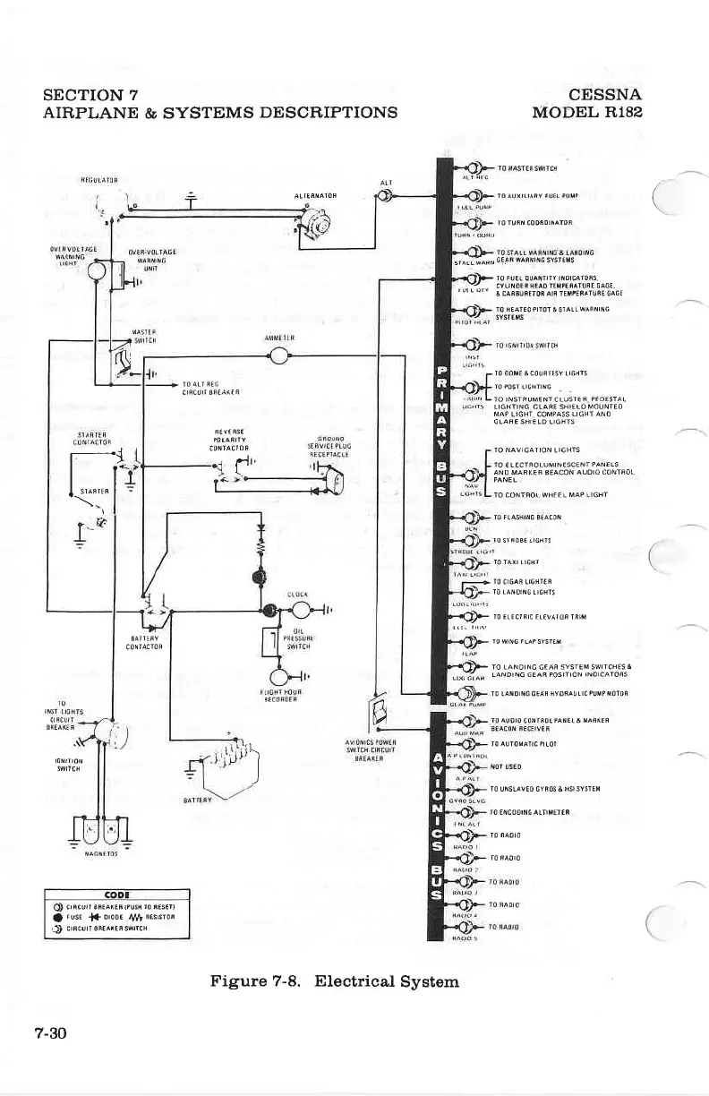
Figure 7-8. Electrical
System

Table of Contents

Related product manuals