EasyManua.ls Logo

Challenger MT297 - Gear Train

Default Icon
41 pages
Print Icon
To Next Page IconTo Next Page
To Next Page IconTo Next Page
To Previous Page IconTo Previous Page
To Previous Page IconTo Previous Page
Loading...
Separation Of Major Components
02-6 79028569 A Rev.
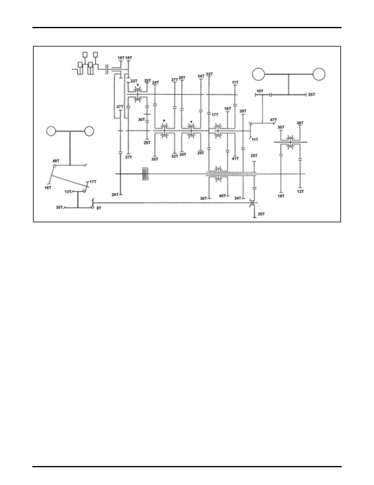
GEAR TRAIN
FIG. 5: Four-wheel drive gear train
FIG. 5
d-11979

Related product manuals