EasyManua.ls Logo

Crown CE Series - Fault Monitoring; Fault Status LED Circuitry; RJ Jack Wiring and Pin Assignments

Crown CE Series
52 pages
To Next Page IconTo Next Page
To Next Page IconTo Next Page
To Previous Page IconTo Previous Page
To Previous Page IconTo Previous Page
Loading...
Page 38
CE-Series
Amps with an Attitude!
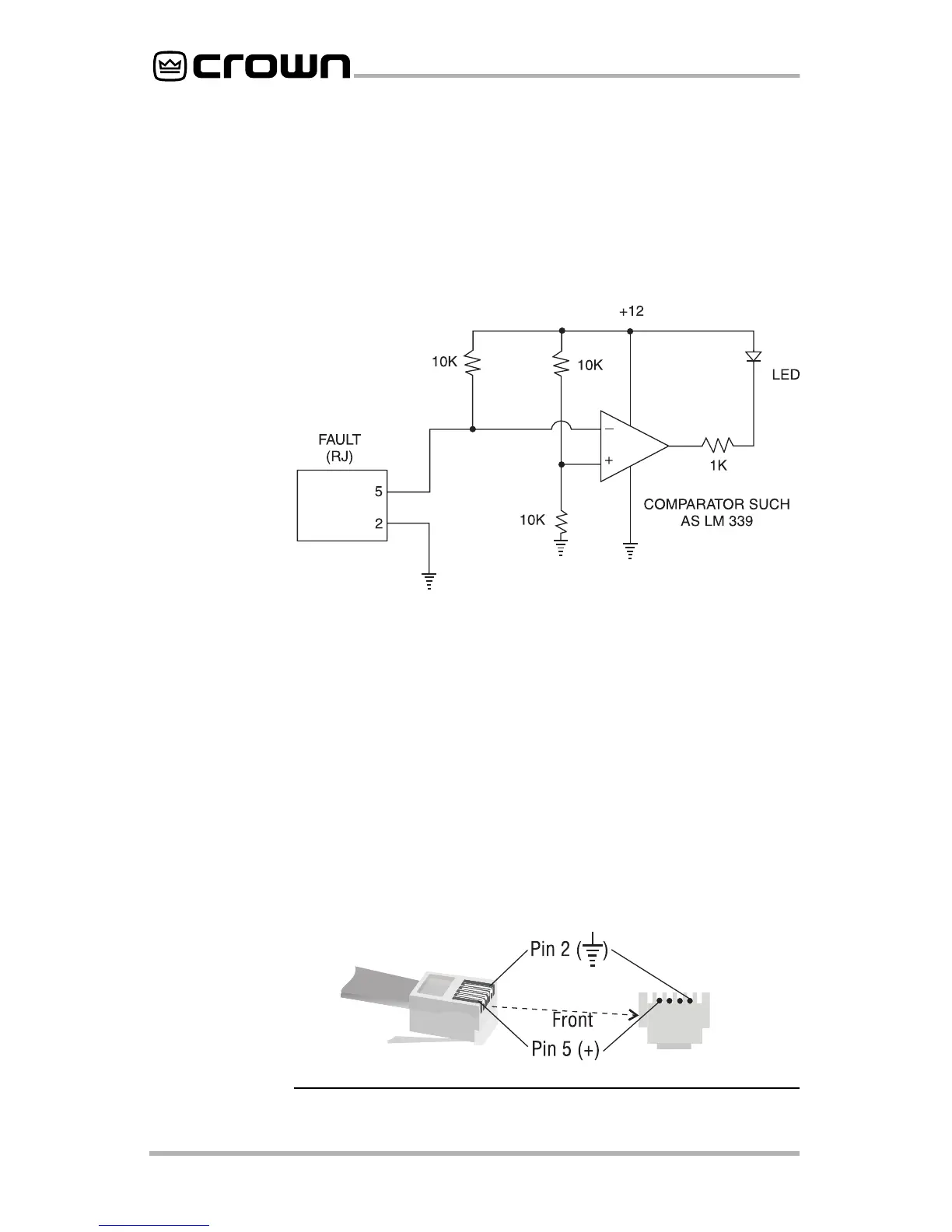
Fault Monitoring
The Fault (RJ11) jack, which looks like a telephone plug, is
located on the back of your CE amplifier. It gives you an easy
way to remotely monitor the amplifier’s fault status. To set up a
circuit that will cause an LED to light whenever a fault status
occurs, you can simply use the suggested circuit shown in
Figure 5.2.
When using this circuit, the LED will glow whenever the ampli-
fier is in one of four states: a channel’s heatsink has reached
its temperature limit, the transformer has reached its tempera-
ture limit, the amplifier has just been turned on and is in its
turn-on-delay mode, or the amplifier is turned off.
If you choose to design your own circuit to interface this signal
to your system, note that this RJ jack is polarity sensitive. Pin 2
must be grounded, and Pin 5 must be supplied with a positive
voltage pull up (positive with respect to ground). Refer to Fig-
ure 5.3 for RJ jack pin assignments.* The maximum signal that
can be exposed to the fault jack is 35 VDC and 10 mA. Best
results are obtained with 10 mA LEDs.
Fig. 5.2
Fault Status
LED Circuitry
Fig. 5.3
RJ Jack Wiring
and Pin
Assignments
* The mating connector for the
CE-Series’
RJ11 jack contains 4 contact pins
in a 6-slot case, as shown. For additional information please contact your
local dealer or Crown Technical Support.

Other manuals for Crown CE Series

Related product manuals