EasyManua.ls Logo

Current Tools RotaBoom 100 - Wiring Diagram - Model 1450

Current Tools RotaBoom 100
41 pages
Print Icon
To Next Page IconTo Next Page
To Next Page IconTo Next Page
To Previous Page IconTo Previous Page
To Previous Page IconTo Previous Page
Loading...
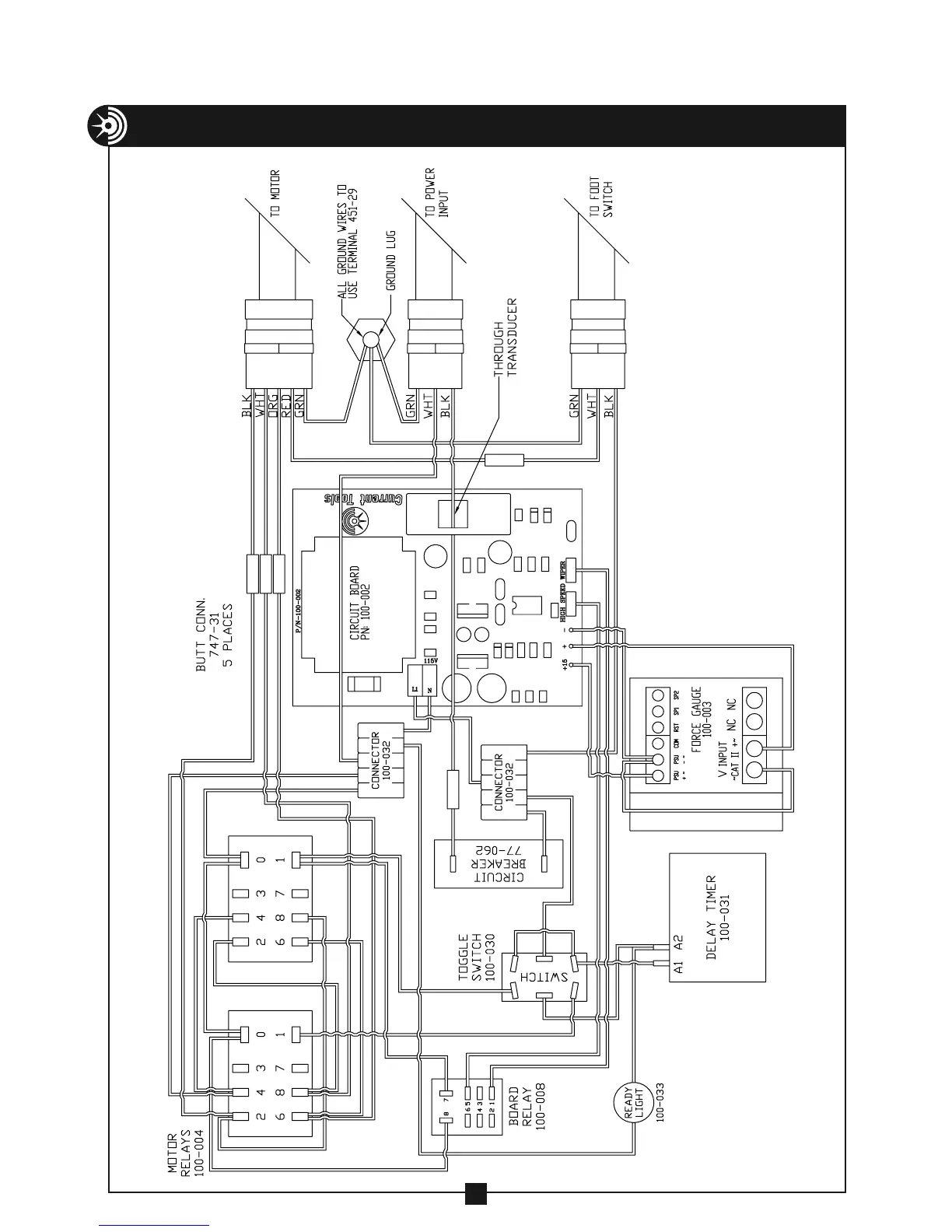
WIRING DIAGRAM – MODEL 1450 CABLE PULLER
36