EasyManua.ls Logo

Daewoo G25E-3 - General Section; Specifications

Daewoo G25E-3
199 pages
Print Icon
To Next Page IconTo Next Page
To Next Page IconTo Next Page
To Previous Page IconTo Previous Page
To Previous Page IconTo Previous Page
Loading...
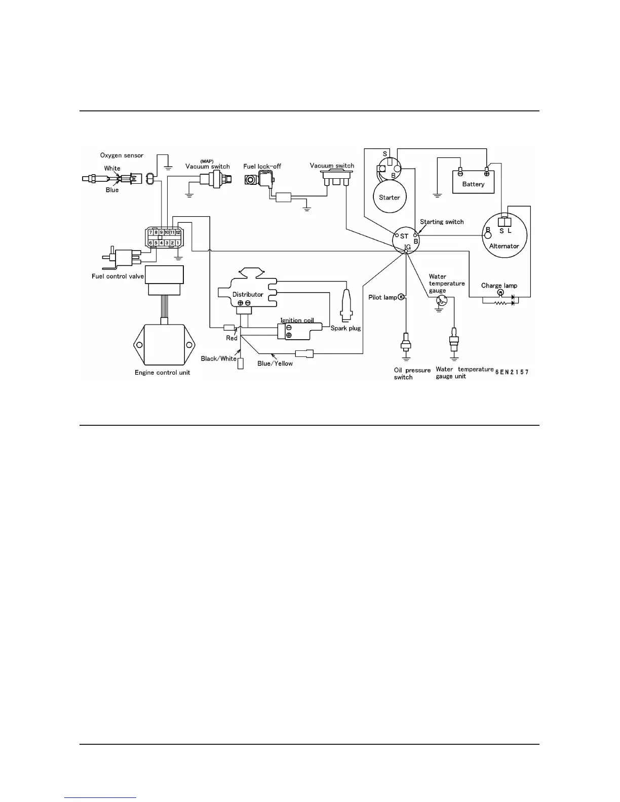
G424 Service Manual Engine System31
Wiring Diagram (LPG Engine, Low Emission Version)

Table of Contents

Other manuals for Daewoo G25E-3

Related product manuals