EasyManua.ls Logo

Daikin RY50G - Page 228

Daikin RY50G
244 pages
Print Icon
To Next Page IconTo Next Page
To Next Page IconTo Next Page
To Previous Page IconTo Previous Page
To Previous Page IconTo Previous Page
Loading...
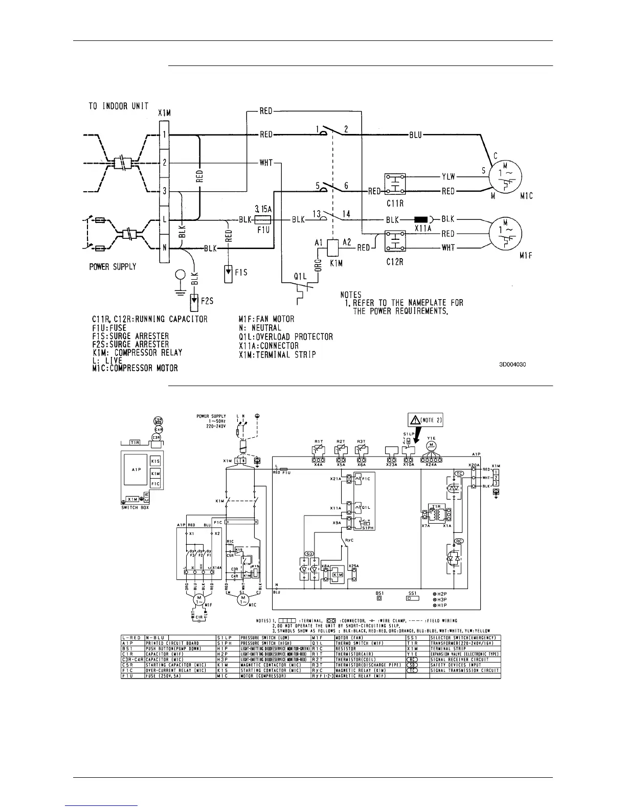
Si-71A Wiring Diagram
Appendix 217
R60GV1
R71KV1
DU427-5399C

Table of Contents

Related product manuals