EasyManua.ls Logo

Delta ASD-B2-1021-B - Page 71

Delta ASD-B2-1021-B
345 pages
To Next Page IconTo Next Page
To Next Page IconTo Next Page
To Previous Page IconTo Previous Page
To Previous Page IconTo Previous Page
Loading...
Chapter 3 Wiring ASDA-B2
3-32 Revision May, 2018
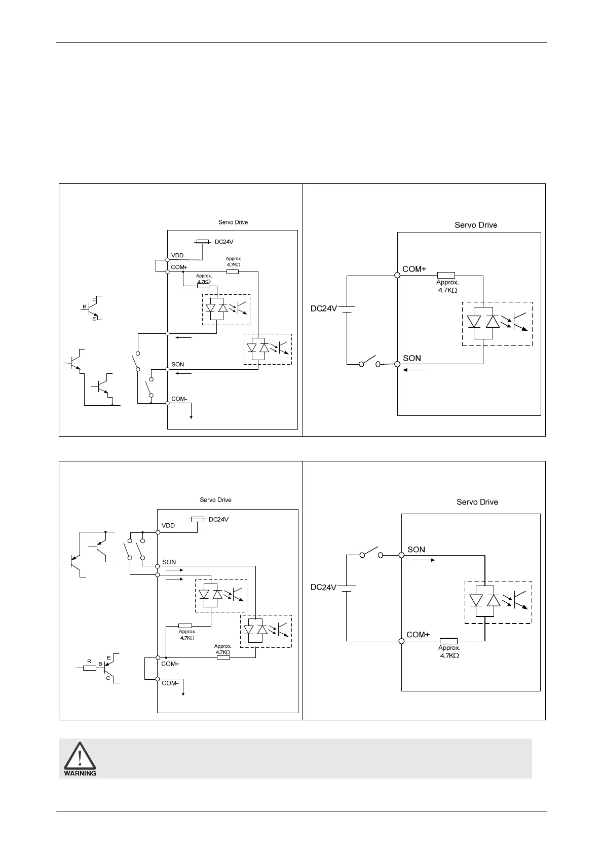
The DI wiring inputs signal via the relay or open-collector transistor.
Conditions of DI On / Off:
ON: 15V - 24V; the input current is higher than 3 mA.
OFF: below 5V; the input current must not be higher than 0.5 mA.
NPN transistor, common emitter (E) mode (SINK mode)
C9: Wiring of DI signal. The servo drive applies to
the internal power.
C10: Wiring of DI signal. The servo drive
applies to the external power.
PNP transistor, common emitter (E) mode (SOURCE mode)
C11: Wiring of DI signal. The servo drive applies
to the internal power.
C12: Wiring of DI signal. The servo drive applies
to the external power.
Caution: Do not apply to dual power or it may damage the servo drive.

Table of Contents

Related product manuals