EasyManua.ls Logo

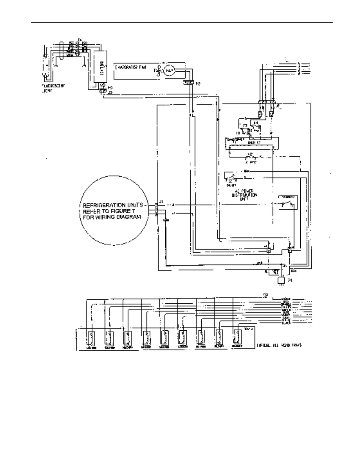
Dixie Narco 55 Series - DN55##;2145 AC Distribution Box Schematic Domestic

Dixie Narco 55 Series
79 pages
Print Icon
To Next Page IconTo Next Page
To Next Page IconTo Next Page
To Previous Page IconTo Previous Page
To Previous Page IconTo Previous Page
Loading...
ELECTRICAL DIAGRAMS & SCHEMATICS
44
ECC SYSTEM SCHEMATIC (LEFT SIDE)
SAMPLE

Table of Contents

Related product manuals