EasyManua.ls Logo

DKS 1812 - 1.8 Wiring - Multiple Units - Telephone Mode

Default Icon
63 pages
Print Icon
To Next Page IconTo Next Page
To Next Page IconTo Next Page
To Previous Page IconTo Previous Page
To Previous Page IconTo Previous Page
Loading...
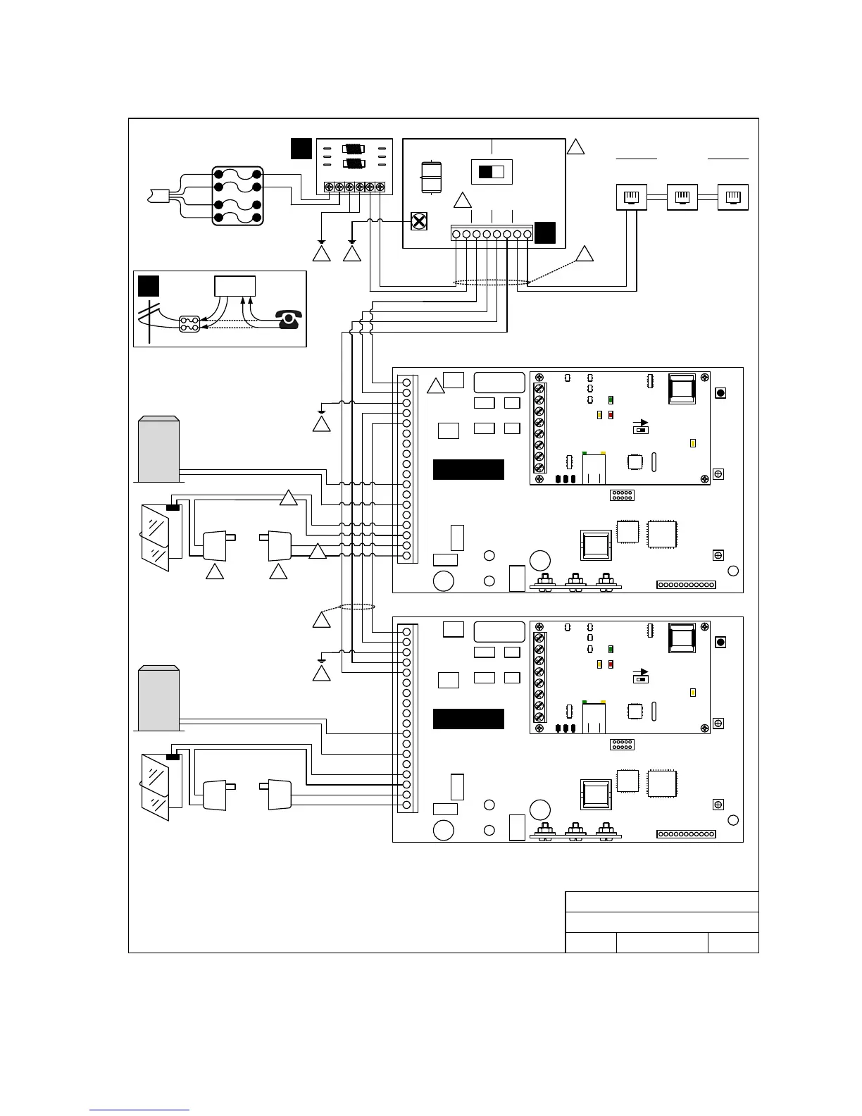
1.8 Wiring for Multiple Units – Telephone Mode
DOORKING
1875-010
GND
ENTRY BY-PASS
12345678
C.O. PH IN PH OUT HOME
DOORKING, INC., INGLEWOOD, CA 90301
Date: Dwg. No. Rev.
Title:
6/09
B
M1812AP-002
1812 Access Plus – multiple systems.
Basic wire connections.
2
1
7
3
16.5 VAC
20 VA
Mag Lock
Power
Mag Lock
Power
16.5 VAC
20 VA
7
7
6
4
6
5
2
See drawing M1812P-001 for note references.
Up to five (5) 1812 units may be wired in series using this method: PHONE OUT to PHONE IN; PHONE
OUT to PHONE IN, etc.
Each 1812 must be programmed for MULTIPLE SYSTEMS, each must have a unique ATTENTION
NUMBER and each must have a unique MASTER CODE.
The 1812 that is connected directly to the house phones must have its “Number of Rings” programming
(see 2.2.8) set for 1 less than the other 1812 units in the system.
Ring
Tip
Ring
Tip
Gnd
Gnd
By-Pass
Switch
A
7
3
B
C
House Phones
Phone
Jack
Phone
Jack
Phone
Jack
From Phone
Company
Blue/White
Orange/White
White/Orange
White/Blue
Blue/White
White/Blue
Vehicular Gate
Operator
Pedestrian
Gate / Door
Vehicular Gate
Operator
Pedestrian
Gate / Door
2
nd
1812
1st 1812
1
2
3
4
5
6
7
8
9
10
11
12
13
14
15
16
17
18
Mic
Vol
Master
Code
1234567891011
Speaker
Vol
Keypad
ON
SW1 MODEM / TCP ENB
1
2
3
4
5
6
7
8
BAD DNS
RS-485 RX
LAN DOWN
Phone Line
In Use
LAN
Connection
Data
Transmit
1
2
3
4
5
6
7
8
9
10
11
12
13
14
15
16
17
18
Mic
Vol
Master
Code
1234567891011
Speaker
Vol
Keypad
ON
SW1 MODEM / TCP ENB
1
2
3
4
5
6
7
8
BAD DNS
RS-485 RX
LAN DOWN
Phone Line
In Use
LAN
Connection
Data
Transmit
Blue/White (-)
White/Blue (+)
White/Blue (+)
Blue/White (-)
1812-162-B-6-09 Page 17

Table of Contents

Related product manuals